一种挂点报警电力高空作业安全带的制作方法

本技术属于电力作业,具体涉及一种挂点报警电力高空作业安全带。
背景技术:
1、电力安全带是高空作业时防止坠落的安全用具,主要原料是涤纶,丙纶,尼龙。安全带不单指织带,除了织带,安全带还有其它零件组装而成。
2、现有的电力高空作业安全带在穿戴中,需要通过挂设安全结构和防坠结构来保证后期作业的安全,而安全带自身不具备报警结构,因此当工作人员疏忽而遗忘挂设安全结构和防坠结构时,容易给后期作业带来较大的危害性,公告号cn213252686u中公开了一种电力系统运维人员智能安全带,该专利能够通过缩口机构保证安装稳定性,以及增设震动器报警,但该种报警结构集中在绳和带的钩子上,存在误挂错、挂假挂现象,并且整个结构较为繁琐,不易于加工,故在实际使用中存在一定局限性,具有可改进的空间。
技术实现思路
1、本实用新型的目的在于提供一种挂点报警电力高空作业安全带,以解决上述背景技术中提出的实现安全带报警功能的结构存在检测不准确,结构复杂的问题。
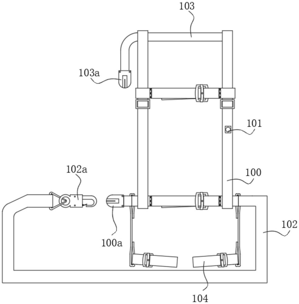
2、为实现上述目的,本实用新型提供如下技术方案:一种挂点报警电力高空作业安全带,包括带体,所述带体上设置有:
3、连接头一,设置在所述带体的底部侧边,且表面具有贯通的槽口;
4、声光报警器,底部缝合在所述带体的表面上,该声光报警器的内部设置有锂电池;
5、围杆带,连接在带体的底部另一侧,所述围杆带的端部连接有挂钩;
6、后背保护绳,设置在所述带体的顶部连接有后背保护绳,且所述后背保护绳的端部延伸至所述带体的外部,在后背保护绳的端部连接有表面具有槽口的连接头二;
7、所述连接头一与连接头二的内部设置有红外感应器;所述声光报警器与连接头二内部的红外感应器、声光报警器与连接头一内部的红外感应器无线连接,而挂钩卡入至所述连接头一或连接头二上的槽口内。
8、优选的,所述声光报警器的内部设置有无线收发模块,该无线收发模块具有输入端和输出端,其中输入端与红外感应器连接,而输出端与外部后台终端连接。
9、优选的,所述声光报警器与连接头二分别处于带体的两侧位置,而所述连接头二与连接头一处于所述带体的同一侧。
10、优选的,所述连接头一与连接头二的结构、大小相等,两者仅仅是位置不同,该种方式能够降低在生产制造中的成本与难度。
11、优选的,所述带体的底部通过带状结构连接有套环,该套环对称设置在带体的两侧,在佩戴带体中,套环是套设在工作人员的腿部的。
12、优选的,所述套环的内部设置有橡胶垫圈,该橡胶垫圈的上下端面朝向套环的方向弯曲,并半包裹在套环的上下端面上,通过橡胶垫圈的设置,能够在佩戴中提升舒适度,避免套环与人体腿部因挤压而造成不舒适的现象。
13、优选的,所述橡胶垫圈与套环之间还设置有气囊,通过气囊能够进一步提升佩戴的舒适度,所述气囊呈中空的环形结构。
14、与现有技术相比,本实用新型的有益效果是:
15、在本实用新型中,将声光报警器设置在安全带本体上,能有效避免误挂错、挂假挂的现象,保证至少有一个可靠的悬挂点,确保对电力工作人员的安全保护,该声光报警器能够与后台安全监护员联动监测,进一步提升工作人员在作用中的安全性。
技术特征:
1.一种挂点报警电力高空作业安全带,包括带体(100),其特征在于:所述带体(100)上设置有:
2.根据权利要求1所述的一种挂点报警电力高空作业安全带,其特征在于:所述声光报警器(101)的内部设置有无线收发模块,该无线收发模块具有输入端和输出端,其中输入端与红外感应器连接,而输出端与外部后台终端连接。
3.根据权利要求1所述的一种挂点报警电力高空作业安全带,其特征在于:所述声光报警器(101)与连接头二(103a)分别处于带体(100)的两侧位置,而所述连接头二(103a)与连接头一(100a)处于所述带体(100)的同一侧。
4.根据权利要求3所述的一种挂点报警电力高空作业安全带,其特征在于:所述连接头一(100a)与连接头二(103a)的结构、大小相等。
5.根据权利要求1所述的一种挂点报警电力高空作业安全带,其特征在于:所述带体(100)的底部通过带状结构连接有套环(104),该套环(104)对称设置在带体(100)的两侧。
6.根据权利要求5所述的一种挂点报警电力高空作业安全带,其特征在于:所述套环(104)的内部设置有橡胶垫圈(105),该橡胶垫圈(105)的上下端面朝向套环(104)的方向弯曲,并半包裹在套环(104)的上下端面上。
7.根据权利要求6所述的一种挂点报警电力高空作业安全带,其特征在于:所述橡胶垫圈(105)与套环(104)之间还设置有气囊(106),所述气囊(106)呈中空的环形结构。
技术总结
本技术公开了一种挂点报警电力高空作业安全带,包括带体,所述带体上设置有:连接头一,设置在所述带体的底部侧边,且表面具有贯通的槽口;声光报警器,底部缝合在所述带体的表面上,该声光报警器的内部设置有锂电池;围杆带,连接在带体的底部另一侧,所述围杆带的端部连接有挂钩;后背保护绳,设置在所述带体的顶部连接有后背保护绳,且所述后背保护绳的端部延伸至所述带体的外部;在本技术中,将声光报警器设置在安全带本体上,能有效避免误挂错、挂假挂的现象,保证至少有一个可靠的悬挂点,确保对电力工作人员的安全保护,该声光报警器能够与后台安全监护员联动监测,进一步提升工作人员在作用中的安全性。
技术研发人员:王群营,李启林,杜伟生,张开放,王金源
受保护的技术使用者:漯河汇力实业(集团)有限公司
技术研发日:20240105
技术公布日:2024/9/2
技术研发人员:王群营,李启林,杜伟生,张开放,王金源
技术所有人:漯河汇力实业(集团)有限公司
备 注:该技术已申请专利,仅供学习研究,如用于商业用途,请联系技术所有人。
声 明 :此信息收集于网络,如果你是此专利的发明人不想本网站收录此信息请联系我们,我们会在第一时间删除
