一种气汽分离装置、制冷系统及电子设备的制作方法

本技术涉及散热系统,尤其涉及到一种气汽分离装置、制冷系统及电子设备。
背景技术:
1、近年来,随着人工智能、云计算、大数据、5g技术等信息技术的快速发展,数据中心数据量成指数式增长,其所带来的能耗问题日益突出。随着电子器件的集成度和功率的不断提高,数据中心中制冷系统的能耗占比超过30%,数据中心面临着追求高性能、低能耗、低电源使用效率(power usage effectiveness,pue)的巨大挑战。而传统的单相冷却方式并不能满足大幅增加的冷却需求,两相浸没冷却是一种新型的数据中心冷却技术,在两相浸没换热系统中,电子元件浸没在冷却液中,冷却液由于沸点较低,在热元件表面沸腾产生气体进行换热,蒸气可以通过冷凝线圈再次冷却,回流到冷却液槽中,完成制冷的循环。两相冷却过程中发生沸腾换热,其换热系数比单相换热更大,效果更好。而且不需要或很少需要泵的参与,节省了额外的能量消耗,显著提高了能源的利用效率,有很好的发展前景。
2、在两相换热系统中,由于系统中原有得空气无法完全排出,此外,系统内压力的控制和日常的维修也会带入一部分空气,这部分空气会和制冷剂混合在一起。在制冷剂工作温区,空气可视为不凝性气体,因此空气的存在会影响两相换热系统的效率,需要将空气和制冷剂分离,并将空气排出。
技术实现思路
1、本技术提供了一种气汽分离装置、制冷系统及电子设备,分离空气与制冷剂蒸汽效率较高,且制冷系统的功耗较低。
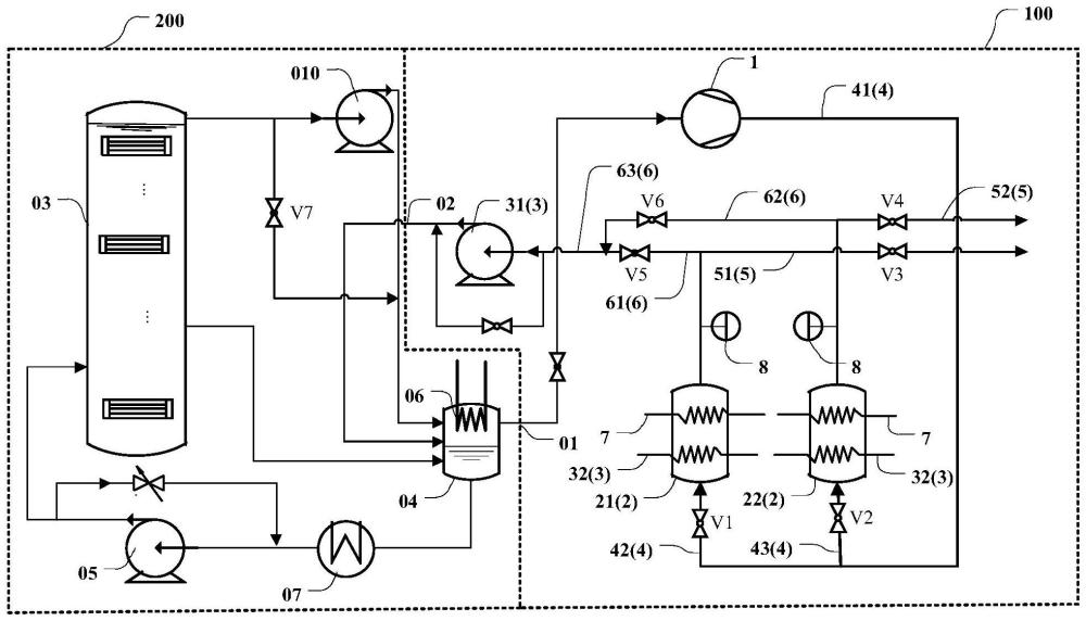
2、第一方面,本技术提供了一种气汽分离装置,该气汽分离装置用于分离制冷剂蒸汽和空气。具体的,上述气汽分离装置包括驱动装置、吸附罐、脱附装置、进气通道、出气通道、出汽通道。上述进气通道与吸附罐的进气口连通,用于向吸附罐输入第一混合气体,第一混合气体包括制冷剂蒸汽和空气。驱动装置设置于进气通道,用于驱动第一混合气体通过上述进气通道输入吸附罐。上述吸附罐用于盛放吸附物质,吸附物质能够吸附制冷剂蒸汽,而不吸附空气。因此,当第一混合气体经过上述吸附物质时,制冷剂蒸汽被吸附物质吸附,而空气则正常排出。上述出气通道和出汽通道与吸附罐的出气口连通,出气通道用于排出吸附罐内的空气,出汽通道用于排出吸附罐内的制冷剂蒸汽。具体工作时,上述脱附装置与吸附罐连通,当吸附物质吸附较多制冷剂蒸汽或者饱和时,上述脱附装置用于将制冷剂蒸汽从吸附物质中脱附出来,并从出汽通道排出气汽分离装置。该方案中,分离空气与制冷剂蒸汽效率较高,且分离功耗较低。
3、进一步的技术方案中,上述气汽分离装置包括并联设置的至少两个吸附罐。上述至少两个吸附罐包括第一吸附罐和第二吸附罐。气汽分离装置包括第一工作状态和第二工作状态,在第一工作状态,第一吸附罐中的吸附物质吸附制冷剂蒸汽,脱附装置脱附第二吸附罐中的吸附物质中的制冷剂蒸汽;在第二工作状态,第二吸附罐中的吸附物质吸附制冷剂蒸汽,脱附装置脱附第一吸附罐中的吸附物质中的制冷剂蒸汽。该方案中,上述至少两个吸附罐可以交替工作,以使得气汽分离装置可以持续性的分离制冷剂蒸汽和空气。
4、具体的,上述第一吸附罐吸附物质吸附制冷剂蒸汽,第二吸附罐脱附吸附物质中制冷剂蒸汽,第二吸附罐的脱附速度快于第一吸附罐的吸附速度。该方案可以保证气汽分离装置能够持续性工作。
5、为了实现上述气汽分离装置包括多个并联的吸附罐的方案,上述进气通道包括第一进气通道和第二进气通道。第一进气通道与第一吸附罐的第一进气口连通,第二进气通道与第二吸附罐的第二进气口连通;第一进气通道设置有第一阀门,第二进气通道设置有第二阀门;出气通道包括第一出气通道和第二出气通道,第一出气通道与第一吸附罐的第一出气口连通,第二出气通道与第二吸附罐的第二出气口连通;第一出气通道设置有第三阀门,第二出气通道设置有第四阀门;出汽通道包括第一出汽通道和第二出汽通道,第一出汽通道与第一吸附罐的第三出气口连通,第二出汽通道与第二吸附罐的第四出气口连通;第一出汽通道设置有第五阀门,第二出汽通道设置有第六阀门。该方案中,通过控制上述各个阀门的工作状态,可以控制气汽分离装置处于不同的工作状态。例如,在第一工作状态,第一阀门、第三阀门和第六阀门打开,第二阀门、第四阀门和第五阀门闭合;或者说,控制上述第一阀门、第三阀门和第六阀门打开,第二阀门、第四阀门和第五阀门闭合,使得气汽分离装置处于第一工作状态。在第二工作状态,第二阀门、第四阀门和第五阀门打开,第一阀门、第三阀门和第六阀门闭合;或者说,控制上述第二阀门、第四阀门和第五阀门打开,第一阀门、第三阀门和第六阀门闭合,使得气汽分离装置处于第二工作状态。
6、上述脱附装置不做具体限制,例如,一种技术方案中,上述脱附装置为第一气泵,第一气泵设置于出汽通道。利用气压差来将制冷剂蒸汽从吸附物质中脱附出来。
7、进一步,上述脱附装置具体可以为真空泵,或者说,上述第一气泵为真空泵。该方案中,真空泵的吸附力较强,有利于提升脱附效果和脱附效率。
8、另一种技术方案中,上述脱附装置还可以包括加热器,该加热器设置于吸附罐内。利用热量将制冷剂蒸汽从吸附物质中脱附出来。
9、当脱附装置包括加热器时,在吸附罐内还可以设置冷却装置,以保证吸附物质在下一次工作时具有较好的吸附效果。
10、或者,再一种技术方案中,上述脱附装置可以包括第一气泵和加热器,从而提升脱附装置的脱附能力。
11、本技术技术方案中的驱动装置的具体类型也不做限制,一种技术方案中,上述驱动装置为第二气泵或者压缩机。
12、为了提升气汽分离装置的工作效果,上述吸附罐还连接有浓度监测仪,该浓度监测仪用于监测吸附罐中的制冷剂蒸汽的浓度。当吸附罐内的制冷剂蒸汽的浓度小于第一预设值时,控制出气通道导通,出汽通道关闭,排出吸附罐内的空气。当吸附罐内的制冷剂蒸汽的浓度大于或者等于第一预设值时,此时认为吸附物质达到饱和状态,或者说,吸附物质的吸附能力已经无法满足分离需求,此时可以控制出汽通道导通,出气通道关闭,并开启脱附装置,排出吸附罐内的制冷剂蒸汽。该方案中可以利用浓度监测仪来检测制冷剂蒸汽的浓度,可以较为可靠的控制吸附罐进行吸附或者脱附,有利于高效的利用吸附罐的工作能力。
13、进一步的技术方案中,上述气汽分离装置还包括储气罐。上述储气罐与出气通道连通,用于存储出气通道排出的空气。上述储气罐的出气口与换热系统连通,用于在换热系统中气压低于第二预设值时,将空气排至换热系统。该方案有利于提升换热系统中气体的洁净度,提升吸附罐的使用寿命。
14、可选的技术方案中,上述吸附物质的具体类型不做限制,可以包括活性炭、沸石、氧化铝、硅胶或者金属有机框架材料等任意材料中的至少一种。
15、第二方面,本技术还提供了一种制冷系统。该制冷系统包括换热系统和上述第一方面所述的气汽分离装置。上述换热系统通过制冷剂的气液相变制冷,换热系统包括第二出气口和进汽口,第二出气口与进气通道连通,用于传输第一混合气体,进汽口与出汽通道连通,用于传输制冷剂蒸汽。具体的,可以将气汽分离装置分离出来的制冷剂蒸汽经进汽口运输回换热系统,以参与换热系统的换热过程。该制冷系统的功耗较低,且制冷剂的利用率高,降温效果较好。
16、具体的技术方案中,本技术中的换热系统包括换热装置和储液箱,换热装置用于对待降温装置降温,储液箱用于存储制冷剂。上述储液箱的出液口与换热装置的进液口连通,制冷剂在换热装置内通过气液相变对待降温装置降温,换热装置内生成第二混合气体并通过换热装置的出气口排出,第二混合气体包括制冷剂蒸汽和空气。
17、上述制冷系统还包括气液分离器,气液分离器与换热装置的出气口连通,第二混合气体传输至气液分离器。气液分离器包括冷凝器,冷凝器用于液化第二混合气体中的制冷剂蒸汽,气液分离器生成第一混合气体,气液分离器的出气口为第二出气口。该方案中,可以利用气汽分离器对换热系统中的混合气体进行第一次气汽分离,之后再利用气汽分离装置对第一混合气体中的制冷剂蒸汽和空气进行进一步的分离,以提升制冷剂蒸汽和空气的分离效率。
18、具体可以使上述气液分离器与储液箱集成为一体结构。以减少制冷系统的部件数量,简化制冷系统的组装过程,减少制冷系统占用的空间。
19、上述气液分离器中还可以包括风扇,该风扇可以扰动混合气体,减少空气对于冷凝效果的影响。
20、储液箱的出液口与换热装置的进液口之间设置有液泵,液泵与储液箱的出液口之间设置有至少一个换热器,上述至少一个换热器用于对制冷剂降温。可以满足液泵对于液体的过冷度要求,提升液泵的工作效率,使得换热装置内的制冷剂补充速度满足要求。
21、具体实现对待降温装置的冷却目的,可以使换热装置具有内腔,待降温装置设置于内腔,制冷剂在内腔中气液相变。待降温装置浸没在制冷剂中,或者,待降温装置与制冷剂接触,降温效率较高。
22、上述制冷系统可以包括总进液通道、总出气通道和多个换热装置,多个换热装置包括第一换热装置和第二换热装置,第一换热装置的进液口与总进液通道连通,第二换热装置的进液口与总进液通道连通。第一换热装置的出气口与总出气通道连通,第二换热装置的出气口与总出气通道连通。该方案可以根据需求启动或者关闭第一换热装置或者第二换热装置,有针对性的对需要降温的待降温装置进行散热,而与无需降温的待降温装置导热连接的换热装置则无需启动,有利于节约能源。
23、上述换热装置的出液口与储液箱的进液口连通,沿重力方向,换热装置的出液口高于储液箱的进液口。可以使得换热装置内的液体制冷剂维持在较为合适的液面高度。
24、进一步的技术方案中,上述换热装置的出气口连接有第三气泵,第三气泵用于驱动第二混合气体从换热装置排出。通过第三气泵驱动第二混合气体流动,可以提升制冷系统的气体循环速度,提升制冷系统的冷却效率。
25、另一种技术方案中,上述气汽分离装置还包括储气罐,储气罐的进气口与出气通道连通,经气汽分离装置分离出的空气排至上述储气罐,上述储气罐用于存储出气通道排出的空气。储气罐的出气口与换热系统连通,用于在换热系统中气压低于第二预设值时,将空气排至换热系统,以保证换热系统中的气压满足要求,换热系统具有较好的换热效。该方案有利于提升换热系统中气体的洁净度,提升吸附罐的使用寿命。
26、第三方面,本技术还提供了一种电子设备。该电子设备包括待降温装置和上述第二方面的制冷系统,该制冷系统用于为待降温装置。该方案中,分离空气与制冷剂蒸汽效率较高,且分离功耗较低。
技术研发人员:曹海山,王家昕,李俊明,冯晨曦,池善久
技术所有人:华为技术有限公司
备 注:该技术已申请专利,仅供学习研究,如用于商业用途,请联系技术所有人。
声 明 :此信息收集于网络,如果你是此专利的发明人不想本网站收录此信息请联系我们,我们会在第一时间删除
