一种氩回收装置废气回收再利用装置及其使用方法与流程

本发明属于气体低温分离,具体涉及一种氩回收装置废气回收再利用装置及其使用方法。
背景技术:
1、氩回收装置因其对回收单晶炉的密封氩气,通过脱碳脱氧预处理和低温精馏分离,使氩气得以循环利用,大大降低了单晶棒的生产成本,从而实现单晶棒的工业化生产。无氢工艺的氩回收装置,因其不回收副泵收集的含氧氩气,工艺生产氩气消耗大,液氩补充频繁,经济性差,故后期提资建设的单晶炉配套氩回收装置均采用有氢工艺。有氢工艺的氩回收装置,其前端对原料气进行除尘增压、压缩机压缩、脱碳干燥、加氢除氧并吸附水分,然后在冷箱进行低温分离。
2、相比psa工艺,本装置工艺较复杂,但投资费用少,不需要消耗再生气,氢氩回收率高。
3、近年来,随着社会经济发展和工业技术的进步,光伏行业及半导体行业的发展,氩回收装置运行的数量和规模也同步增长。氩回收装置冷箱因精馏,在氩塔顶部存在不凝气作为废气排出。该废气主要成分为氮气、氩气和氢气;含氩约10%,含氢约3%。目前运行的氩回收装置很多,且全负荷时其冷箱氩回收率在96%~97%,放空的氩气流量较大(在100%氩回收率冷箱投入应用之前)。随着氩回收装置的规模增大,其废气流量也越来越大。对该废气回收利用的经济性也越来越高。
4、为此,设计一种氩回收装置废气回收再利用装置及其使用方法,从而克服上述问题。
技术实现思路
1、本发明的目的在于克服现有技术存在的不足,而提供一种氩回收装置废气回收再利用装置及其使用方法,将氩回收装置排放废气再次回收分离,得到的粗氢和粗氩可以再次回氩回收装置利用,从而降低水电解制氢的产氢量和减少补充液氩耗量。粗氢因压力较高、含氮量较低、相对流量小,不需加压可直接混入脱氧反应炉前工艺氩气中。粗氩因压力较低、,可在原料氩气压缩机前直接混入工艺氩气中。粗氩中含氮≤25%左右,但因其总量与原料氩气量相比较小,对整个氩回收装置的分离效果基本无影响。且对于含氩越高的原料废气,回收的产品氩气含量越高或者氩回收量越多。本发明装置的使用,一方面降低了水电解制氢的电费,一方面减少了采购液氩的费用,对于液氩紧缺的地区或电价较高的地区,其经济性更加明显和可观,故该发明具有很好的实用价值和经济效益。
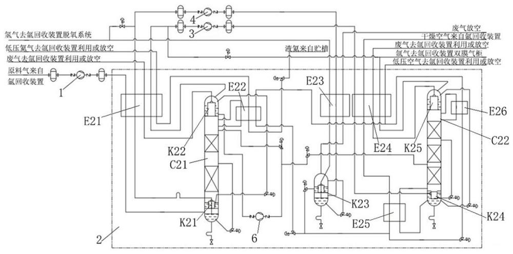
2、本发明是通过如下的技术方案予以实现的:一种氩回收装置废气回收再利用装置,它包括废气压缩系统、热源系统、低温精馏分离系统、粗氢压缩系统、粗氩压缩系统;相互之间通过管道连接,所述废气压缩系统与低温精馏分离系统连接,低温精馏分离系统分别与粗氢压缩系统和粗氩压缩系统连接,热源系统为低温精馏分离系统中管道通过换热器后热量作为热源,其中废气压缩系统包括废氩气压缩机和缓冲罐;缓冲罐安装在废氩气压缩机前后两侧的管道上,每侧至少1个,前侧的设置缓冲罐与废气排放管道连接,后侧缓冲罐与低温精馏分离系统的原料气进口连接。
3、作为优选:所述低温精馏分离系统安装在冷箱中,由一级低温精馏塔和二级低温精馏塔组成,在一级低温精馏塔和二级低温精馏塔之间连接有工艺液氩泵,所述一级低温精馏塔和二级低温精馏塔的周围还安装有一级主换热器、第一粗氩冷凝器、二级主换热器、三级换热器、液空冷凝器、第二粗氩冷凝器、粗氢冷凝器,所述一级低温精馏塔内上方还安装有第一冷凝器蒸发器,下方安装有第一再沸器,所述二级低温精馏塔的上方安装有第二冷凝器蒸发器,下方安装有第二再沸器,所述一级低温精馏塔与粗氢冷凝器之间通过外部的粗氢压缩系统连接,一级低温精馏塔与二级低温精馏塔之间还连接外部的粗氩压缩系统。
4、作为优选:所述粗氢压缩系统和粗氩压缩系统由粗氢压缩机和粗氩压缩机组成,前后均设置有至少1个缓冲罐。
5、作为优选:所述热源系统由二级主换热器、二级低温精馏塔、一级低温精馏塔、粗氢冷凝蒸发k23组成,二级主换热器中的空气被冷却,从入二级低温精馏塔中被粗液氩冷凝成液空,一部分经节流后进入一级低温精馏塔,将塔顶氩气冷凝成液氩,液空被蒸发;一部分经节流后进入粗氢冷凝蒸发系统作为冷源;一部分经节流后进入二级低温精馏系统,辅组冷凝塔顶氩气,汽化后再与经一级低温精馏系统蒸发的空气汇合进入二级主换热器复热出冷箱送往氩回收装置利用或放空。
6、作为优选:所述一级低温精馏塔和二级低温精馏塔为规整填料塔。
7、作为优选:所述一级主换热器、第一粗氩冷凝器、二级主换热器、三级换热器、液空冷凝器e25、第二粗氩冷凝器、第一再沸器、第一冷凝器蒸发器、粗氢冷凝器、第二再沸器k24、第二冷凝器蒸发器均为板翅式结构。
8、一种氩回收装置废气回收再利用装置的使用方法,所述方法包括如下步骤:
9、1)将氩回收装置来废气进行压缩冷却;进入冷箱进行降温和低温经理分离;在一级低温精馏塔底部第一再沸器中,废气部分冷凝,不凝废气作为初级产品粗氢复热出冷箱;冷凝的粗液氩节流进入一级低温精馏塔上部参与精馏,在一级低温精馏塔中,顶部不凝废气进入一级主换热器复热出冷箱放空;底部抽出粗液氩,经节流后进入塔顶部第一冷凝蒸发器,蒸发后进入一级主换热器复热出冷箱作为初次产品粗氩,在一级低温精馏塔顶部第一冷凝蒸发器中可抽取部分粗液氩,通过液氩泵增压送至二级低温精馏塔中部参与精馏,考虑冷量平衡,增设了第二冷凝蒸发器,采用液氮和液空(来自二段)冷凝一级低温精馏塔顶部氩气,冷凝的液氩作为一级低温精馏塔回流液;
10、2)出冷箱的初级产品粗氢经再次压缩冷却后进冷箱,在二级主换热器预冷和在粗氢冷凝器中部分冷凝;不凝部分作为产品粗氢,进入二级主换热器复热,然后送至氩回收装置加氢除氧系统加以利用;
11、3)出冷箱的初级产品粗氩经再次压缩冷却后进冷箱,在二级主换热器预冷到一定温度后进入二级低温精馏塔底部的第二再沸器,被底部液氩冷凝成粗液氩,该粗液氩节流后进入二级低温精馏塔上部参与精馏,在二级低温精馏塔底部增设粗液氩蒸发器,采用空气作为热源,空气被冷凝成液空,在二级低温精馏塔底部得到的液氩到达使用纯度要求,经节流后进入塔顶的第二冷凝蒸发器,作为冷源被蒸发,该产品粗氩进入二级主换热器复热,然后送至氩回收装置双膜气柜加以利用,在二级低温精馏塔顶部第二冷凝蒸发器中,塔顶气体部分冷凝,不凝气体作为废气经二级主换热器复热出冷箱放空或再次利用作为再生气,在二级低温精馏塔顶部增设粗氩冷凝器,采用节流后的液空作为冷源,液空空气被蒸发成空气,然后与第一冷凝蒸发器来的低温空气混合,经二级主换热器复热出冷箱放空或再次利用作为再生气;
12、4)将出冷箱的产品粗氢部分送至粗氢压缩系统,实现部分循环利用;
13、5)将出冷箱的产品粗氩部分送至粗氩压缩系统,实现部分循环利用。
14、本发明的有益效果如下:
15、本发明采用了低温精馏分离和冷凝分离的原理,实现目标组分的浓缩,具体地说,将氩回收装置排放的含氩含氢废气再次分离,然后将氢和氩回用到氩回收装置,提高氩回收率,减少液氩汽化补充量,从而减少液氩采购费用;同时减少水电解制氢产氢量,从而降低制氢负荷达到节能的目的。
16、本发明利用低温精馏分离原理,并采用二次精馏逐步提高产品氩中含氩比例,使得到的粗氢和粗氩能再次利用到氩回收装置中,不必使产品达到高纯气体的要求。回收的粗氢中含氢83%以上;回收的粗氩中含氩75%以上。本工艺的使用,可使氩回收装置排放的不凝气废气中氢的回收率达到80%以上;氩回收率达到89.5%。对于规模越大的氩回收装置,其回收的相对量越大。将回收的粗氢回用到氩回收装置中,可以减少水电解制氢的产氢量或外购氢气量,从而减少制氢电费或采购氢气费用。将回收的粗氩回用到氩回收装置中,可以减少液氩汽化补充量,从而减少采购液氩的费用。对于市场缺氩的地方,或者需要新建制氩空分装置的场合,该装置的应用具有较高的经济价值。
技术研发人员:胡玖益,杨代权,李培培,纪民举,任海江,史彪
技术所有人:上海亿钶气体股份有限公司
备 注:该技术已申请专利,仅供学习研究,如用于商业用途,请联系技术所有人。
声 明 :此信息收集于网络,如果你是此专利的发明人不想本网站收录此信息请联系我们,我们会在第一时间删除
