一种蓄热锅炉的制作方法

本发明涉及锅炉生产制造,特别涉及一种蓄热锅炉。
背景技术:
1、目前固体蓄热锅炉产热水或者产蒸汽都是采用单独机组,无法同时满足蒸汽和热水需求,即使能够同时供应蒸汽和热水,也是由多个机组共同完成,这会造成固体蓄热锅炉整体占地面积较大,运行成本较高。而且目前大多数锅炉产出相同参数的过热蒸汽所需要的热量较多,因此,如何设计一种能够同时产出热水和蒸汽,且产出相同参数的过热蒸汽所需要的热量更少的锅炉是目前本领域技术人员亟待解决的问题。
技术实现思路
1、本发明的目的是提供一种蓄热锅炉,解决了目前锅炉无法同时满足蒸汽和热水需求,产出相同参数的过热蒸汽所需要的热量较多的技术问题。
2、为实现上述目的,本发明提供一种蓄热锅炉,包括:
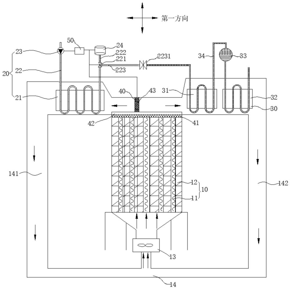
3、蓄热机构,包括蓄热体、风机和风道,所述风机设置在所述蓄热体的其中一侧,所述风道设置在所述蓄热体的另一侧,所述风机用于将所述蓄热体储存的热量以热风形式吹入所述风道;
4、产水机构,包括换热器和输水管,所述输水管与所述换热器连接,所述风道与所述换热器连接;
5、产汽机构,包括预热器、过热器和汽包,所述预热器、所述过热器与所述风道连接,所述换热器产出的部分热水能够通过所述预热器、所述汽包和所述过热器产出过热蒸汽。
6、优选地,所述风道包括第一风道和第二风道,所述第一风道的进风端、所述第二风道的进风端与所述蓄热体相连,所述第一风道的出风端和所述第二风道的出风端与所述风机相连。
7、优选地,还包括调节机构,所述调节机构用于调节吹入所述第一风道和所述第二风道的风量,所述调节机构包括网状板、滑道和绝热挡板,所述网状板设置在所述蓄热体上,所述滑道固定设置在所述网状板上,所述绝热挡板与所述滑道滑动连接,所述绝热挡板可沿第一方向在所述滑道上滑动。
8、优选地,所述输水管上设置有电动三通阀,所述输水管通过所述电动三通阀连接有支管一和支管二,所述支管二与所述预热器连接。
9、优选地,所述产水机构还包括水泵和储水罐,所述水泵与所述输水管连接,所述支管一与储水罐连接。
10、优选地,还包括控制装置,所述控制装置具体为控制器,所述控制器与所述水泵电连接,所述控制器与所述电动三通阀电连接。
11、优选地,所述储水罐内安装有液位传感器和/或温度传感器,所述控制器与所述液位传感器电连接,所述控制器与所述温度传感器电连接。
12、优选地,所述调节机构还包括驱动装置,所述驱动装置用于带动所述绝热挡板沿第一方向做直线运动,所述控制器与所述驱动装置电连接。
13、优选地,所述支管二上安装有闸阀。
14、优选地,所述蓄热体采用蜂窝状陶瓷蓄热体,所述蓄热机构还包括加热丝,所述加热丝设置在所述蓄热体的内部网孔中。
15、相对于上述背景技术,本发明提供的蓄热锅炉包括蓄热机构、产水机构和产汽机构,蓄热机构包括蓄热体、风机和风道,风机用于将蓄热体储存的热量以热风形式吹入风道;产水机构包括换热器和输水管,输水管与换热器连接,风道与换热器连接;产汽机构包括预热器、过热器和汽包,换热器产出的部分热水能够通过预热器、汽包和过热器产出过热蒸汽。上述蓄热锅炉能够同时产出热水和蒸汽,水在进入预热器加热前,已经通过换热器进行加热,水在产生蒸汽之前有两次预热,能够有效提高过热蒸汽参数,与目前大多数锅炉相比,产出相同参数的过热蒸汽所需要的热量更少。
技术特征:
1.一种蓄热锅炉,其特征在于,包括:
2.根据权利要求1所述的蓄热锅炉,其特征在于,所述风道包括第一风道和第二风道,所述第一风道的进风端、所述第二风道的进风端与所述蓄热体相连,所述第一风道的出风端和所述第二风道的出风端与所述风机相连。
3.根据权利要求2所述的蓄热锅炉,其特征在于,还包括调节机构,所述调节机构用于调节吹入所述第一风道和所述第二风道的风量,所述调节机构包括网状板、滑道和绝热挡板,所述网状板设置在所述蓄热体上,所述滑道固定设置在所述网状板上,所述绝热挡板与所述滑道滑动连接,所述绝热挡板可沿第一方向在所述滑道上滑动。
4.根据权利要求3所述的蓄热锅炉,其特征在于,所述输水管上设置有电动三通阀,所述输水管通过所述电动三通阀连接有支管一和支管二,所述支管二与所述预热器连接。
5.根据权利要求4所述的蓄热锅炉,其特征在于,所述产水机构还包括水泵和储水罐,所述水泵与所述输水管连接,所述支管一与所述储水罐连接。
6.根据权利要求5所述的蓄热锅炉,其特征在于,还包括控制装置,所述控制装置具体为控制器,所述控制器与所述水泵电连接,所述控制器与所述电动三通阀电连接。
7.根据权利要求6所述的蓄热锅炉,其特征在于,所述储水罐内安装有液位传感器和/或温度传感器,所述控制器与所述液位传感器电连接,所述控制器与所述温度传感器电连接。
8.根据权利要求6所述的蓄热锅炉,其特征在于,所述调节机构还包括驱动装置,所述驱动装置用于带动所述绝热挡板沿第一方向做直线运动,所述控制器与所述驱动装置电连接。
9.根据权利要求4所述的蓄热锅炉,其特征在于,所述支管二上安装有闸阀。
10.根据权利要求1-9任一项所述的蓄热锅炉,其特征在于,所述蓄热体采用蜂窝状陶瓷蓄热体,所述蓄热机构还包括加热丝,所述加热丝设置在所述蓄热体的内部网孔中。
技术总结
本发明公开了一种蓄热锅炉,涉及锅炉生产制造技术领域,包括蓄热机构、产水机构和产汽机构,蓄热机构包括蓄热体、风机和风道,风机和风机分别设置在蓄热体两侧,风机用于将蓄热体储存的热量以热风形式吹入风道;产水机构包括换热器和输水管,输水管与换热器连接,风道与换热器连接;产汽机构包括预热器、过热器和汽包,换热器产出的部分热水能够通过预热器、汽包和过热器产出过热蒸汽。上述蓄热锅炉能够同时产出热水和蒸汽,水在进入预热器加热前,已经通过换热器进行加热,水在产生蒸汽之前有两次预热,能够有效提高过热蒸汽参数,与目前大多数锅炉相比,产出相同参数过热蒸汽所需要的热量更少。
技术研发人员:刘旭阳,尹继伟,鞠贵冬,张叶龙,李龙,甘子玉
受保护的技术使用者:双良节能系统股份有限公司
技术研发日:
技术公布日:2024/9/2
技术研发人员:刘旭阳,尹继伟,鞠贵冬,张叶龙,李龙,甘子玉
技术所有人:双良节能系统股份有限公司
备 注:该技术已申请专利,仅供学习研究,如用于商业用途,请联系技术所有人。
声 明 :此信息收集于网络,如果你是此专利的发明人不想本网站收录此信息请联系我们,我们会在第一时间删除
