一种生物脱氮除磷装置的制作方法

本实用新型涉及水处理技术领域,具体地说,涉及一种生物脱氮除磷装置,其可实现碳源复用,该装置主要应用于生活污水、工业废水等的处理,属于环境保护的范畴。
背景技术:
以下对本实用新型的相关技术背景进行说明,但这些说明并不一定构成本实用新型的现有技术。
氮磷是造成水体富营养化的主要元素。生活污水、工业废水脱氮除磷是水处理领域的重要内容。生物方法是当前应用的主要污水脱氮除磷方法之一,广泛应用于城市污水处理、乡村污水处理及工业废水处理。由于生物脱氮过程与生物除磷过程均需要消耗有机物,即均需要有机碳源,因此,当原水中的有机质碳源数量不足时,就无法同时满足生物脱氮和生物除磷对碳源的需求,进而难以同时达到良好的氮、磷去除效果,这是当前污水生物脱氮除磷面临的技术难题之一。此外,根据生物脱氮、生物除磷原理,生物脱氮要求处理系统活性污泥(即,水处理微生物形成的絮体,其外观似污泥,通常称为污泥)更新不能过快,以保证硝化菌的生长,而生物除磷则要求系统活性污泥快速更新以使被污泥吸收的磷能随之排出系统之外。这两者之间的矛盾,是传统生物脱氮除磷技术面临的另一难题。
因此,当前迫切需要一种能够解决前述难题的生物脱氮除磷装置。
技术实现要素:
为了解决上述技术问题,本实用新型的申请人经过长期研究试验,得到了一种生物脱氮除磷装置,其可实现碳源复用,使得碳源可以在除磷和脱氮这两个过程中重复使用,同时使硝化菌组成的硝化污泥系统与聚磷菌组成的聚磷污泥系统相互独立,进而使得两个系统的污泥具有不同的更新速度。从而全面提升污水、废水的处理效率。
根据本实用新型的一个方面,提供了一种生物脱氮除磷装置,包括:硝化反应单元和序批式生物反应单元,还包括:第一中间水池、第二中间水池、第一出水管路、排水管路、排出管路、进水管路、第三出水管路、第一空气管路、第二空气管路、第一供气装置以及第二供气装置,其中,所述第一中间水池和所述第二中间水池间隔地设置在所述硝化反应单元和所述序批式生物反应单元之间并且与所述硝化反应单元和所述序批式生物反应单元形成封闭地回路,所述硝化反应单元通过所述第一出水管路及所述进水管路与所述第一中间水池连通,并且所述硝化反应单元通过所述第三出水管路与所述第二中间水池连通,所述序批式生物反应单元通过所述排出管路与所述第一中间水池连通并且通过所述排水管路与所述第二中间水池连通,所述硝化反应单元通过所述第二空气管路连接所述第一供气装置,所述序批式生物反应单元通过所述第一空气管路连接所述第二供气装置,所述序批式生物反应单元还连接有进水管,所述排出管路上设置有第二出水管路。
优选地,根据本实用新型的生物脱氮除磷装置还包括自动控制系统,所述自动控制系统能够控制所述硝化反应单元和所述序批式生物反应单元自动运行。
优选地,所述硝化反应单元包括隔板,所述隔板将所述硝化反应单元分隔为反应器区和沉淀区,所述反应器区和所述沉淀区部分地连通,所述沉淀区设置有出水堰,所述出水堰的上边缘与所述硝化反应单元的设计最高水位处于同一水平面上,所述出水堰形成出水槽,所述出水槽连接所述第三出水管路。
优选地,所述第二中间水池的底部所处的水平面高于所述序批式生物反应单元的设计最高水位所处的水平面,以及所述第一中间水池的最上部所处的水平面低于所述排出管路所处的水平面。
优选地,所述排出管路设置在高于所述序批式生物反应单元的底部一段距离的位置处。
优选地,根据本实用新型的生物脱氮除磷装置还包括提升泵和进水泵,所述提升泵设置在所述第一出水管路与所述进水管路之间,所述进水泵设置在所述进水管处。
优选地,根据本实用新型的生物脱氮除磷装置还包括:第一电磁阀、第二电磁阀及第三电磁阀,所述第一电磁阀设置在所述排出管路上,所述第二电磁阀设置在所述排水管路上,所述第三电磁阀设置在所述第二出水管路上。
优选地,根据本实用新型的生物脱氮除磷装置还包括:第一流量计、第二流量计以及第三流量计,所述第一流量计设置在所述第一空气管路上,所述第二流量计设置在所述第二空气管路上,所述第三流量计设置在所述提升泵与所述第一出水管路之间。
优选地,所述第二中间水池内储存有富磷上清液。
优选地,所述硝化反应单元包括填料和第一曝气装置,所述序批式生物反应单元(2)包括搅拌器和第二曝气装置。
根据本实用新型的生物脱氮除磷装置,通过两个独立的反应单元的配合,实现以硝酸盐为电子受体聚磷,进而实现了碳源在脱氮和除磷过程的重复使用,解决了传统生物脱氮除磷过程中的碳源竞争问题。此外,除了在第一个运行周期开始之前的人为干预之外,根据本实用新型的生物脱氮除磷装置可完全由控制系统实现内部自动控制循环,从而节省了人力、物力,同时提高了装置的作业效率,获得良好的经济效益
附图说明
通过以下参照附图提供的具体实施方式,本实用新型的特征和优点将变得更加容易理解,在附图中:
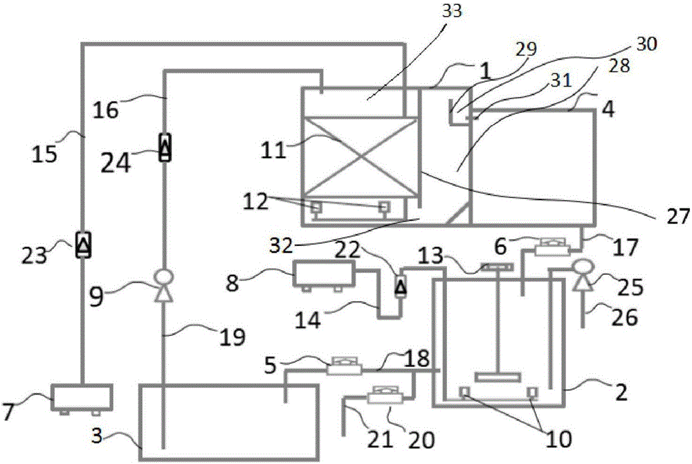
图1为根据本实用新型的一种生物脱氮除磷装置的示意图,其示意性地示出了本实用新型的生物脱氮除磷装置的各个主要部分。
附图标记:
1 硝化反应单元 2 序批式生物反应单元
3 第一中间水池 4 第二中间水池
5 第一电磁阀 6 第二电磁阀
7 第一供气装置 8 第二供气装置
9 提升泵 10 第二曝气装置
11 填料 12 第一曝气装置
13 搅拌器 14 第一空气管路
15 第二空气管路 16 第一出水管路
17 排水管路 18 排出管路
19 进水管路 20 第三电磁阀
21 第二出水管路 22 第一流量计
23 第二流量计 24 第三流量计
25 进水泵 26 进水管
27 隔板 28 沉淀区
29 出水堰 30 出水槽
31 第三出水管路 32 空隙部
33 反应器区
具体实施方式
下面参照附图对本实用新型的示例性实施方式进行详细描述。对示例性实施方式的描述仅仅是出于示范目的,而绝不是对本实用新型及其应用或用法的限制。
如前所述,生物方法是当前应用的主要的污水脱氮除磷方法之一,生物脱氮过程与生物除磷过程均需要消耗有机物,即均需要有机碳源,因而当原水中的有机质碳源数量不足时,则无法同时满足生物脱氮和生物除磷对碳源的需求。此外,根据生物脱氮、生物除磷原理,生物脱氮要求处理系统活性污泥与生物除磷要求处理系统活性污泥更新速度不同,所以很难同时达到良好的氮、磷去除效果。而根据本实用新型的生物脱氮除磷装置就是针对前述问题提出的。
图1为根据本实用新型的一种生物脱氮除磷装置的示意图。其示意性地示出了本实用新型的生物脱氮除磷装置的各个主要部分。
如图1中示出的,在本实用新型的一个实施方式中,生物脱氮除磷装置主要包括:硝化反应单元1与序批式生物反应单元2。所述两个反应单元为独立反应单元,即,硝化反应单元1与序批式生物反应单元2的活性污泥或生物膜系统是相互独立的。此外,生物脱氮除磷装置还包括:第一中间水池3、第二中间水池4。第一中间水池3和第二中间水池4间隔地布置在硝化反应单元1与序批式生物反应单元2之间,也从而使硝化反应单元1与序批式生物反应单元2相互分开独立,并且与它们一起形成封闭的回路。
如图1所示,硝化反应单元1包括:填料11,该填料为内置式,其可以是,例如,立体弹性填料、蜂窝斜管填料、悬浮球填料,组合填料等,但不限于这些。填料11的作用在于其可附着生长生物膜。在填料11的下方,即,硝化反应单元1的底部设置有第一曝气装置12。该第一曝气装置12通过第二空气管路15与第一供气装置7连接,作为举例,第一供气装置可以是气泵或鼓风机等,但不限于此,只要能起到相同的作用即可。第二空气管路15上设置有第二流量计23,用于调节气体的流量。硝化反应单元1还通过第一出水管路16与第一中间水池3连通,提升泵9及第三流量计24设置在该第一出水管路16上。与提升泵9相连的进水管路19插入第一中间水池3的底部。后面将会详细介绍第二空气管路15、第二流量计23、第一出水管路16、提升泵9及第三流量计24的作用。
如图1所示,序批式生物反应单元2包括:搅拌器13,其为内置式,以及第二曝气装置10。该第二曝气装置10通过第一空气管路14与第二供气装置8连接,如前所述,作为举例,第二供气装置8可以是气泵或鼓风机等,但不限于此,只要能起到相同的作用即可。第一流量计22设置在第一空气管路14上,用于调节气体的流量。序批式生物反应单元2通过排水管路17与第二中间水池4相连。第二电磁阀6设置排水管路17上。此外,序批式生物反应单元2还通过排出管路18与第一中间水池3相连。第一电磁阀5设置在排出管路18上。更进一步地,在排出管路18上连接有第二出水管路21。第二出水管路21置于第一电磁阀5的上游,用于整个装置的出水。第三电磁阀20设置在第二出水管路21上。也如图1中所示,序批式生物反应单元2还连接有进水管26和进水泵25,用于整个装置的进水。关于第一电磁阀5、排出管路18,第二出水管路21、第三电磁阀20、进水泵25以及进水管26等的功能或作用,将在后面详细描述。
此外,如图1所示,硝化反应单元1还包括隔板27,隔板27的最底端与硝化反应单元1的底部之间留有一定的空隙,即,隔板与硝化反应单元底部的空隙部32,如图1中所示出的。隔板27将硝化反应单元1分隔为两部分,即,从图中看隔板27的左侧为一部分,该部分也称为反应器区33,填料11就设置在该区域内。从图中看隔板27的右侧为另一部分,该部分也称为沉淀区28。在该沉淀区28内设置有出水堰29,其构成出水槽30。出水槽30连接有第三出水管路31。出水堰29可采用矩形堰、三角堰等形式,但不限于此。优选地,出水堰29的上边缘与硝化反应单元1的设计最高水位相平。此外,优选地,硝化反应单元1的底部与第二中间水池4的底部设置在同一水平面上。优选地,第二中间水池4的设计最高液位低于硝化反应单元1内的设计最高液位。
需要说明的是,上面描述的仅是硝化反应单元的一种设置方式,即反应器区与沉淀区成一体并依靠隔板27分隔开。除此之外,也可以采用将反应器区与沉淀区完全分开独立设置的形式。
下面介绍根据本实用新型的生物脱氮除磷装置的作业过程。
在根据本实用新型的生物脱氮除磷装置的第一个自动运行周期开始之前,需要向处理原水添加一定浓度的硝酸盐和磷酸盐配制富磷上清液,并将配制好的富磷上清液储存于第二中间水池4中。通常情况下,此时储存于第二中间水池4中的富磷上清液的体积需要与序批式生物反应单元2的缺氧阶段开始之前所需加入的富磷上清液的体积相同。关于序批式生物反应单元2的缺氧阶段将在后面描述。
在将富磷上清液储存于第二中间水池4之后,启动装置运行。
首先,独立式或集成式的自动控制系统(图中未示出),例如可编程控制器PLC(Programmable Logic Controller,)控制本实用新型的装置(也可称为系统)根据预先设定的时间打开进水泵25,通过进水管26向序批式生物反应单元2内进水,该阶段可称之为进水阶段。当根据设置于序批式生物反应单元2内的液位控制器(图中未示出)监测到的水的液位达到预先设定的最高液位时,自动控制系统即关闭进水泵25。随后,开启搅拌器13,开始厌氧反应阶段。需要说明的是,在序批式生物反应单元2运行之前会提前接种由微生物组成的微生物载体,经过长期的厌氧、缺氧、好氧交替运行的驯化,可在污泥中出现大量聚磷菌。在该厌氧反应阶段内,序批式生物反应单元2内的聚磷菌吸收碳源,合成聚-β-羟基丁酸(poly-β-hydroxybutyrate),也称为PHB,同时释放磷。而合成的PHB便储存于聚磷污泥体内。
当厌氧反应阶段结束后,搅拌器13关闭,第一电磁阀5打开。经过沉淀形成的厌氧上清液在重力的作用下通过排出管路18流入第一中间水池3内。此处特别需要说明的是,第一中间水池3的设置位置必须能够保证序批式生物反应单元2中的处于排出管路18的水平面上方的上清液能全部依靠自重流入第一中间水池3内,也就是,第一中间水池3被设置为其最上部所处的水平面必须低于排出管路18所处于的水平面。除了上述排出上清液的方式之处,也可采用安装滗水器等其他方式。
当前述的序批式生物反应单元2的厌氧上清液排出阶段结束后,第一电磁阀5关闭,第二电磁阀6打开,以使预先储存于第二中间水池4中的富磷上清液(也称为富磷硝化液)流动通过排水管路17进入序批式生物反应单元2。此处需要说明的是,第二中间水池4的底部所处的水平面必须高于序批式生物反应单元2的设计最高水位,以保证第二中间水池4中的富磷硝化液通过排水管路17自流进入序批式生物反应单元2内。
在前述的富磷硝化液全部排入序批式生物反应单元2之后,第二电磁阀6关闭,搅拌器13再次开启,进入缺氧反应状态。由于此时序批式生物反应单元2内的水同时富含磷酸盐和硝酸盐,所以在该阶段,聚磷污泥可利用硝酸盐作为氧化剂分解在前述的厌氧反应阶段形成的并储存在污泥体内的PHB。由此,既完成了超量聚磷过程,即,所吸收的磷的量多于厌氧阶段释放的磷,又完成了脱氮过程,即,硝酸盐被还原为氮气从水中脱除。同时,超量吸磷合成聚磷颗粒储存,以便于在下一周期的厌氧反应阶段再释放,由此实现了碳源在生物脱氮和生物除磷过程的“一碳双用”,也就是碳源的重复使用,其有效提高了低碳源条件下的脱氮除磷效果。
在前述的缺氧反应阶段结束后,搅拌器13关闭。开始好氧反应阶段,第二供气装置8启动。由于第二曝气装置10通过第一空气管路14与第二供气装置8连接,所以空气由第二供气装置8供给。在第一空气管路14上设置的第一流量计22用于控制供气量。当供气后,聚磷污泥则以空气中的氧作为氧化剂分解体内储存的PHB,同时超量吸磷合成聚磷颗粒储存,进一步降低了出水的磷浓度。
在前述的好氧反应阶段结束后,关闭第二供气装置8,进入沉淀阶段。等到序批式生物反应单元2中的上清液变清澈后,即可进入排水阶段。在该排水阶段第三电磁阀20打开,通过与排出管路18相连的第二出水管路21出水。
由此可见,序批式生物反应单元2的每个运行周期包括:进水阶段、厌氧反应阶段、厌氧上清液排出阶段、缺氧反应阶段、好氧反应阶段、沉淀阶段、排水阶段。
如前所述,当序批式生物反应单元2处于厌氧反应阶段、缺氧反应阶段时搅拌器13打开,第二供气装置8关闭。当序批式生物反应单元2处于好氧反应阶段时,第二供气装置8打开,搅拌器13关闭。当序批式生物反应单元2处于厌氧上清液排出阶段、沉淀阶段及排水阶段时,搅拌器13和第二供气装置8都关闭。
如前所述,为使厌氧上清液排出,排出管路18需要设置在距序批式生物反应单元2的底部一定的距离处。这是因为序批式生物反应单元2的底部会沉淀有泥,泥的上方是水。排出管路18的作用在于排出水,而不排出泥。因此排出管路18设置在距离序批式生物反应单元2的底部一定的距离,也就是要确保处于泥面上方的高度处,例如,优选地,在序批式生物反应单元2的底部沉淀的污泥面上方50mm以上的高度处,但不限于此。
下面介绍硝化反应单元1的运行。
如前所述,硝化反应单元1包括填料11,其为内置式,填料11可附着生长生物膜。该硝化反应单元1的主要作用是将原水中的有机氮和氨态氮转化为硝酸盐氮。当系统运行稳定后,生物膜内含有相当数量的硝化菌。
在如前所述的富磷硝化液从中间水池4排入序批式生物反应单元2之后,第二中间水池4排空,第二电磁阀6关闭。换言之,第二电磁阀6的打开时间与关闭时间的时间段间隔即为第二中间水池4的排空时间。在第二电磁阀6关闭后,即开启提升泵9和第一供气装置7。由于序批式生物反应单元2在厌氧上清液排出阶段排出的上清液流入第一中间水池3内,所以与该提升泵9相连的第一中间水池3中的厌氧上清液将通过提升泵9的作用经由第一出水管路16进入硝化反应单元1,作为硝化反应单元1的进水。设置在第一出水管路16上的第三流量计24用于控制进水量。更具体地,提升泵9通过进水管路19抽吸第一中间水池3中的厌氧上清液,再经由第一出水管路16送至硝化反应单元1内。第一曝气装置12通过第二空气管路15与第一供气装置7相连,设置在第二空气管路15上的第二流量计23用于控制供气量。
在经过前述进水的一段时间的运行后,硝化反应单元1的填料11的表面上可附着有氨化菌、亚硝化细菌、硝化细菌,由此,将厌氧上清液中含有的有机氮、氨氮转化为硝态氮,其通常也称为氨化和硝化反应。
通过提升泵9的作用,第一中间水池3中的厌氧上清液进入硝化反应单元1。之后厌氧上清液在硝化反应单元1的反应器区33内自上而下流过填料11,之后,该厌氧上清液又经过隔板27的最底端与硝化反应单元1的底部之间的空隙部32流入到沉淀区28的底部。在沉淀区28内,污泥向底部沉积而上清液则自下而上移动,随后上清液流过出水堰29进入出水槽30内。在出水槽30内的上清液再经过第三出水管路31流入第二中间水池4内。
由于经过了氨化和硝化反应,所以从硝化反应单元1流入到第二中间水池4内的上清液含有较高浓度硝酸盐,并且由于其进水为序批式生物反应单元2厌氧阶段结束后排出的上清液并且在硝化反应过程中磷浓度不发生变化,所以从硝化反应单元1流出的上清液同时富含磷酸盐,也就是富磷上清液,其又为序批式生物反应单元2的下一运行周期的缺氧反应阶段的缺氧吸磷过程或者称为聚磷过程的发生提供了条件。
如前所述,从硝化反应单元1出来并且进入第二中间水池4中的含有高浓度硝酸盐和磷酸盐的上清液即用于了序批式生物反应单元2的下一运行周期的富磷上清液(或称为富磷硝化液)。由此,序批式生物反应单元2与硝化反应单元1的运行相互配合,形成内部循环。更具体地说,除了在第一个运行周期开始之前,人为配制并储存于第二中间水池4中的富磷上清液之外,序批式生物反应单元2在缺氧反应阶段的进水源于硝化反应单元1的出水,其储存于第二中间水池4中,硝化反应单元1的进水是源于序批式生物反应单元2在厌氧反应阶段排出的上清液,其储存于第一中间水池3中,所以这两个反应单元可完全配合运行,形成内部循环,不再需要外部的干预。硝化反应单元1的运行阶段设定为当富磷上清液(也称富磷硝化液)排入序批式生物反应单元2之后才开始,并且在序批式生物反应单元2缺氧反应阶段开始之前必须结束。
如前所述,根据本实用新型的生物脱氮除磷装置由例如PLC的控制系统进行自动控制,特别是,提升泵9、进水泵25、第一电磁阀5、第二电磁阀6、第三电磁阀20、搅拌器13、第一供气装置7、第二供气装置8均由该自动控制系统根据预先设定的启闭时间自动开启和关闭。提升泵9根据预设时间开启,但根据设置于第一中间水池3中的液位控制器(图中未示出)监测到的液位实现自动关闭,即,当第一中间水池3中的液位低于设定的最低水位时,关闭提升泵9。进水泵25根据预设时间开启,并且根据设置于序批式生物反应单元2中的液位控制器监测到的液位实现自动关闭,当液位达到设定的最高水位时,关闭进水泵25。由此实现装置的自动控制运行。
如前所述,根据本实用新型的生物脱氮除磷装置由硝化反应单元1与序批式生物反应单元2组成两个独立的活性污泥(或者是生物膜)处理系统,同时基于反硝化除磷原理,通过序批式生物反应单元2与硝化反应单元1的上清液的交换,实现了以硝酸盐为电子受体聚磷;在序批式生物反应单元2设置好氧阶段,在好氧条件下可补充吸磷,确保磷酸盐去除效果。
如前所述,序批式生物反应单元2的厌氧反应阶段结束,使泥水混合液沉淀一段时间后,便排出厌氧上清液,所排出的厌氧上清液暂存在第一中间水池3中;然后将存储于第二中间水池4中的富磷上清液(也称富磷硝化液)排入序批式生物反应单元2,由此完成两个反应单元的上清液的交换。
如前所述,序批式生物反应单元2包括厌氧阶段、缺氧阶段、好氧阶段三个主要反应序列,其中,仅用一个反应单元通过时间上的厌氧、缺氧、好氧交替,实现了厌氧池、缺氧池、好氧池三个反应器的功能,通过在序批式生物反应单元2的厌氧反应阶段结束后、缺氧反应开始前,交换两个单元的上清液,实现缺氧吸磷,而且此处是以硝酸盐为电子受体吸磷,进而实现了碳源在脱氮过程与除磷过程的重复使用。
如前所述,序批式生物反应单元2在缺氧阶段结束后即进入好氧反应阶段,聚磷污泥以氧为电子受体继续聚磷,由此进一步降低磷浓度。
如前所述,富磷上清液(富磷硝化液)在排入序批式生物反应单元2后,利用序批式生物反应单元2内已培养成功的聚磷污泥,以厌氧阶段储存在聚磷污泥内的聚β-羟基丁酸为碳源,以硝酸盐为电子受体完成超量聚磷。在这一过程中,硝酸盐转化为氮气脱除,水中磷酸盐浓度减少。由此实现了碳源在生物除磷和脱氮过程的重复使用。
如前所述,储存于第一中间水池3中的厌氧上清液在第二中间水池4排空后,通过提升泵9并配合第三流量计24连续送入硝化反应单元1进行硝化反应。硝化反应单元1的填料11作为微生物生长载体。硝化反应单元1将富磷上清液(富磷硝化液)储存于第二中间水池4,待装置的下一运行周期时,序批式生物反应单元2的缺氧反应阶段开始前再进入序批式生物反应单元2。
如前所述,序批式生物反应单元2内设有搅拌器13和第二曝气装置10。厌氧、缺氧反应阶段开启搅拌器13并关闭曝气装置10。好氧反应阶段关闭搅拌器13并开启第二曝气装置10。沉淀、进水、排出厌氧上清液、排入富磷上清液阶段关闭搅拌器13和第二曝气装置10,停止搅拌和曝气。
如前所述,第一电磁阀5、第二电磁阀6、第三电磁阀20、搅拌器13、第一供气装置7、第二供气装置8、提升泵9、进水泵25的启闭均由自动控制系统来自动控制。
根据本实用新型的生物脱氮除磷装置,聚磷污泥系统采用序批式反应单元,在时间上实现厌氧、好氧、缺氧三个阶段的交替,由此通过一个反应单元便替代了传统的脱氮除磷工艺的厌氧、缺氧、好氧三个反应单元,从而减少了反应构筑物。此外,反应单元同时可作为沉淀池使用,由此省去了二沉淀和污泥回流。
根据本实用新型的生物脱氮除磷装置,由于硝化反应单元包括内置的填料,固定微生物,从而省去该单元污泥回流。
根据本实用新型的生物脱氮除磷装置,实现聚磷污泥系统和硝化污泥系统彼此独立,由此两者可以根据各自的特点保持不同的污泥更新速度。
根据本实用新型的生物脱氮除磷装置,通过两个独立的污泥(或生物膜)处理系统的配合,实现以硝酸盐为电子受体聚磷,进而实现了碳源在脱氮和除磷过程的重复使用,解决了传统生物脱氮除磷过程中的碳源竞争问题。
如前所述,根据本实用新型的生物脱氮除磷装置,除了在第一个运行周期开始之前的人为干预之外,根据本实用新型的生物脱氮除磷装置可完全由控制系统实现内部自动控制循环,从而节省了人力、物力,同时提高了装置的作业效率,获得良好的经济效益。
虽然参照示例性实施方式对本实用新型的装置进行了详细的描述,但是应当理解,本实用新型并不局限于文中详细描述和图中示出的具体实施方式,在不偏离权利要求书所限定的范围的情况下,本领域技术人员可以对所述示例性实施方式做出各种改型,所述改型均应落入本实用新型保护的范围。
技术研发人员:徐微,王辉,叶晶晶,彭云昌,秦玮
技术所有人:安徽农业大学
备 注:该技术已申请专利,仅供学习研究,如用于商业用途,请联系技术所有人。
声 明 :此信息收集于网络,如果你是此专利的发明人不想本网站收录此信息请联系我们,我们会在第一时间删除
