用于北方农村的生活污水处理系统的制作方法

本实用新型属于污水处理技术,更具体地说,涉及一种适用于北方农村地区生活污水处理的污水处理系统。
背景技术:
在北方,一年中大部分时间处于低温环境,冰冻期长达6个月,排水温度一般在10℃左右。而温度对微生物的生长代谢具有相当大的影响。温度过低将抑制微生物生长,影响微生物活性,保证微生物活性的最佳水温为15~35℃。温度过低(指低于15℃),则污水中有机污染物COD的去除率有所下降。硝化过程是控制脱氮效率的关键环节,硝化细菌对环境条件的变化也非常敏感,在5~30℃时硝化细菌的活性受温度影响较大,随温度升高,其反硝化速率增大,当温度降到5℃以下时,硝化作用基本停止。温度对反硝化作用的影响很大,反硝化细菌最适宜温度为30℃,温度降低反硝化细菌活性也随之降低,当温度低于5℃时,反硝化作用停止。随之温度升高,反硝化速率变化很大,温度在10℃时的反硝化速率仅为14.5℃的65.7%。
从以上论述可知,需使污水的出水水质达到GB18918-2012《城镇污水处理厂污染物排放标准》一级B标准时,则需保证生物的活性,即保证污水的适宜温度。
中国专利CN20111021334提供了一种设有厌氧水解池、好氧生物滤池、水平潜流人工湿地的北方农村污水处理系统,把整个系统埋于地下,但是在冰冻线以上的污水还是有结冰的可能,即使不结冰,污水的温度也相当低,生物的活性不能达到最佳状态,保证不了出水水质。中国专利CN200910153523中提供了一种太阳能农村生活污水处理装置,利用太阳能对动设备进行供电,但太阳能是一种无法预测的能源,遇到雨天和阴天时无光照则无法发电,装置会处 于停车状态,不能对生活污水进行及时处理。
技术实现要素:
本实用新型的目的是提供一种适合于北方气候的,其运行费用低的农村生活污水处理系统。
本实用新型中用于北方农村的生活污水处理系统包括有由PLC控制系统和监控系统控制的通过管道连通的调节池和生化反应器,在所述调节池和生化反应器之间设置有调节池提升泵,所述生化反应器的出水口连接有自吸泵、同时所述生化反应器设置有风机曝气系统、膜组件和污泥回流泵,在连接所述调节池提升泵和所述生化反应器之间的管道中增加第一阀门,同时在所述调节池提升泵和所述生化反应器之间增设有一圆柱形暖棚,所述圆柱形暖棚顶部安装有太阳能电池板、周边设置有太阳能热水加热系统,其内设置有依序连通的污水储存箱、层流斜坡、缓冲箱,所述污水储存箱的进水口经管道、第二阀门与所述调节池提升泵的出水口连接,同时所述缓冲箱的出水口直接连接所述生化反应器的进水口;同时所述污水储存箱和缓冲箱内安装有电加热器,所述电加热器由与所述太阳能电池板连通的太阳能电池组件供电,同时为太阳能电池组件配备有补充电源。
所述生化反应器包括有依序连通的由厌氧生物处理池、缺氧生物处理池、MBR(Membrane Bio-Reactor)好氧膜池,其中厌氧生物处理池、缺氧生物处理池、MBR(Membrane Bio-Reactor)好氧膜池的体积比为厌氧生物处理池:缺氧生物池:MBR好氧膜池为1:1:3,生活污水进入到厌氧生物处理池、缺氧生物池和MBR好氧膜池中的总停留时间为8~15小时。
所述污水储存箱、层流斜坡、缓冲箱的材质为透明有机玻璃。
所述生化反应器的生化设备箱体埋于地下,在冰冻线以上采用半保温结构。
所述太阳能电池组件为电加热器、调节池提升泵、污泥回流泵、风机曝气系统、自吸泵提供电能。
所述的太阳能热水加热系统由太阳能热水器和加热盘管组成,太阳能热水器和加热盘管中的水使用的是软化水。
本实用新型的优点和效果是:
采用本实用新型中的生活污水处理系统后,在温度低于15℃时,可以利用太阳光照使污水温度提升,并利用太阳能热水加热系统实现加热盘管与污水间壁传热,保证生活污水中生物活性具有适宜的温度,提高生活污水在冬季的处理效率。
采用太阳能发电和外给补充电源的方式为动设备提供电能,既节约了能源,降低了系统的运行成本,又保证了装置的稳定运行。
生物反应器采用半保温结构,节约热水能源,提高了能源利用效率。
采用远程监控和短信猫的两种监控方式,确保了整个系统的稳定运行。
附图说明
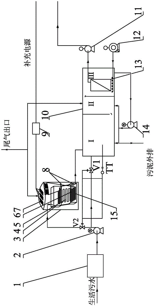
图1是本实用新型中用于北方农村的生活污水处理系统的结构示意图。
具体实施方式
下面将结合附图对本实用新型中的具体实施例作详细说明。
如图1所示,本实用新型中用于北方农村的生活污水处理系统包括有调节池1、调节池提升泵2、圆柱形暖棚3、污水储存箱4、层流斜坡5、缓冲箱6、太阳能电池板7、电加热器8、太阳能电池组件9、生化反应器10,自吸泵11、风机曝气系统12、膜组件13和污泥回流泵14、太阳能热水加热系统15及监控系统和PLC控制系统。其中:
调节池1用于收集农村生活污水,经由调节池提升泵2将调节池1中的生活污水提升至生化反应器10。
圆柱形暖棚3的外顶部布置有太阳能电池板7,用于吸收太阳能,再通过太阳能电池组件9将吸收的太阳能转化为电能,由太阳能电池组件9将电能供给电加热器8、自吸泵11、风机12、和污泥回流泵14,节约能源,当太阳能不足以提供电能时配备有补充电源,提供充足的电能。圆柱形暖棚3的内部依序连通且密封的设置有污水储存箱4、层流斜坡5和缓冲箱6,污水储存箱4、层流斜坡5和缓冲箱6的制作材料为有透明机玻璃,可以充分利用光照来补充污 水的温度。在污水储存箱4和缓冲箱6中分别设置有电加热器8,同时在缓冲箱6的内部底安装有太阳能热水加热系统15,太阳能热水加热系统15由太阳能热水器和加热盘管组成,太阳能热水器和加热盘管中的水使用的是软化水,软化水在吸收太阳能的热量后,通过间壁传热给生活污水。当光照与太阳能热水加热系统都没有达到污水生化处理的温度,则开启电加热器8对污水存储箱4和缓冲箱6中的污水进行加热,使其达到生化处理适宜的温度。
生化反应器10采用埋地式设备,埋于冰冻线以上的部分采用保温结构,具体的说生化反应器10的箱体采取半保温的形式。其内部依序连通的设有厌氧生物处理池I、缺氧生物处理池II、好氧膜池III,其中厌氧生物处理池I、缺氧生物处理池II、好氧膜池III的体积比为厌氧生物处理池I:缺氧生物池II:MBR好氧膜池III=1:1:3,生活污水进入到厌氧生物处理池、缺氧生物池和MBR好氧膜池中的总停留时间为8~15小时。
好氧膜池III中安装有膜组件13,用于对污水进行处理,好氧膜池III的底部连接风机曝气系统12,通过风机曝气系统12为MBR好氧膜池III提供氧浓度,同时利用风机曝气系统12进入的空气对膜组件13的膜片进行冲刷,可以缓解膜的污染。
在连接调节池提升泵2和生化反应器10的管道中增加第一阀门V1,同时在调节池提升泵2和生化反应器10之间另增设有圆柱形暖棚3,使圆柱形暖棚3内的污水储存箱4的进水口经管道、第二阀门V2与调节池提升泵2的出水口连接,缓冲箱6的出水口连接生化反应器10的进水口。
整个污水处理系统采用PLC控制系统,该PLC控制系统由主要由温度传感器、液位计和调节阀组成的控制系统连接,统一对整个系统进行调节与控制,PLC控制系统通过数据传输采取远程监控和短信猫两种方式,两种方式相互校正,避免单一监控方式出现故障后不能及时的掌握系统的运行工况。
整个污水处理系统的处理过程如下:
在夏季污水温度足够高时,调节池1中的污水经由污水提升泵2、阀门V1直接进入到生化反应器10中,进入到生化反应器10后,污水中的污物在厌氧 生物处理池I中进行脱磷,同时部分有机物进行氨化。在厌氧生物处理池I中污水经过均质后自流入缺氧生物处理池II,利用缺氧生物处理池II中缺氧微生物的降解能力将污水中较难分解的有机高分子污染物分解成易分解的有机低分子污染物,经缺氧生物处理池II处理后的污水进入到MBR好氧膜池III,经MBR好氧膜池III过滤后由自吸泵11作间断抽吸,把处理后的污水抽吸出来送至景观池或者氧化塘。
通过将MBR好氧膜池III过滤后的泥水混合物通过污泥回流泵14回流至缺氧生物处理池II,依靠厌氧生物处理池I中流入的污水(原水)中的含碳有机物利用缺氧微生物的反硝化作用将氨氮转化为氮气。缺氧生物处理池II内的混合液自流至MBR好氧膜池III,利用好氧微生物将污染物最终分解成二氧化碳和水,并利用好氧微生物的聚磷作用将磷从污水中分离出来,再经过膜组件13中的板式膜或者中空纤维膜的过滤截留作用,将处理后的污水通过自吸泵11的间断抽吸作用把水抽吸出来送至景观池或者氧化塘。
为保证生化反应器10中的微生物生成代谢具有适宜的温度,在温度低于15℃时,通过温度传感器及PLC控制系统关闭第一阀门V1,打开第二阀门V2,使污水先经过圆柱形暖棚3中的污水储存箱4、层流斜坡5、缓冲箱6,再进入生化反应器10。当污水流经污水储存箱4、层流斜坡5、缓冲箱6时开启太阳能热水加热系统15,利用太阳能热水加热系统15把太阳光的能量转化为热能传通过加热盘管间壁递给污水,使污水温度升高,如果启用太阳能热水加热系统15后污水的温度还低于15℃时,将太阳能电池板7吸收太阳能转换后的电能供给电加热器8,由电加热器8加热污水,使污水的温度达到15℃以上。整个过程中通过温度传感器TT的温度信号与第二阀门V2、第一阀门V1的联锁,可以保证生化反应器10内的污水温度。
在确保温度下处理后的生活污水出水水质达到GB18918-2012《城镇污水处理厂污染物排放标准》一级B标准。
技术研发人员:张贤彬,迟耀华,陈广彬,刘可教,马希彬,陈皋,陈勇,其他发明人请求不公开姓名
技术所有人:辽宁华孚环境工程股份有限公司
备 注:该技术已申请专利,仅供学习研究,如用于商业用途,请联系技术所有人。
声 明 :此信息收集于网络,如果你是此专利的发明人不想本网站收录此信息请联系我们,我们会在第一时间删除
