一种环保型阴雨天水稻烘干装置的制造方法
【专利摘要】本实用新型涉及一种烘干装置,尤其涉及一种环保型阴雨天水稻烘干装置。本实用新型要解决的技术问题是提供一种水稻不会发霉、便于快速干燥水稻、工作效率高的环保型阴雨天水稻烘干装置。为了解决上述技术问题,本实用新型提供了这样一种环保型阴雨天水稻烘干装置,包括有滑块Ⅰ、拉线、滑轨Ⅰ、电动轮、谷耙、气缸Ⅰ、齿条、电机Ⅰ、齿轮、右支杆、固定板、滑块Ⅱ、左支杆、滑轨Ⅱ、弹簧、气缸Ⅱ、旋转电机、铁刷、滤网、管Ⅰ、电热丝、箱体、电机Ⅱ、右轴承座、气泵、管Ⅱ、管Ⅲ、丝杆、螺母和左轴承座,储藏室内顶部从左至右依次设置有左轴承座、右轴承座和电机Ⅱ。本实用新型达到了水稻不会发霉、可以快速干燥水稻、工作效率高的效果。
【专利说明】
一种环保型阴雨天水稻烘干装置
技术领域
[0001]本实用新型涉及一种烘干装置,尤其涉及一种环保型阴雨天水稻烘干装置。
【背景技术】
[0002]水稻是草本稻属的一种,也是稻属中作为粮食的最主要最悠久的一种,又称为亚洲型栽培稻,简单来说也可以说是稻。为一年生,禾本科植物,单子叶,性喜温湿,成熟时约有I米高,叶子细长,约有50到100厘米长,宽约2到2.5厘米。稻米的花非常小,开花时,主要花枝会呈现拱形,在枝头往下30到50厘米间都会开小花,大部分自花授粉并结种子,称为稻穗。一般稻穗的大小在5到12毫米长,2到3毫米厚度。
[0003]种子萌发是指种子从吸胀开始的一系列有序的生理过程和形态发生过程。种子的萌发需要适宜的温度,适量的水分,充足的空气。种子萌发时,首先是吸水。种子浸水后使种皮膨胀、软化,可以使更多的氧透过种皮进入种子内部,同时二氧化碳透过种皮排出,里面的物理状态发生变化;其次是空气,种子在萌发过程中所进行的一系列复杂的生命活动,只有种子不断地进行呼吸,得到能量,才能保证生命活动的正常进行;最后是温度,温度过低,呼吸作用受到抑制,种子内部营养物质的分解和其它一系列生理活动,都需要在适宜的温度下进行的。
[0004]刚收获的水稻需要晒干,晒干除去里面的水分防止细胞进行呼吸作用,植物呼吸作用会消耗植物体内的有机物,除去水分就可以抑制植物呼吸。
[0005]阴雨天水稻放在储藏室存在易于发霉、水稻中的水分难以快速去除、导致水稻发芽、难以食用的缺点,因此亟需研发一种水稻不会发霉、便于快速干燥水稻、工作效率高的环保型阴雨天水稻烘干装置。
【实用新型内容】
[0006](I)要解决的技术问题
[0007]本实用新型为了克服水稻种子放在储藏室存在易于发霉、水稻中的水分难以快速去除、导致水稻发芽、难以食用的缺点,本实用新型要解决的技术问题是提供一种水稻不会发霉、便于快速干燥水稻、工作效率高的环保型阴雨天水稻烘干装置。
[0008](2)技术方案
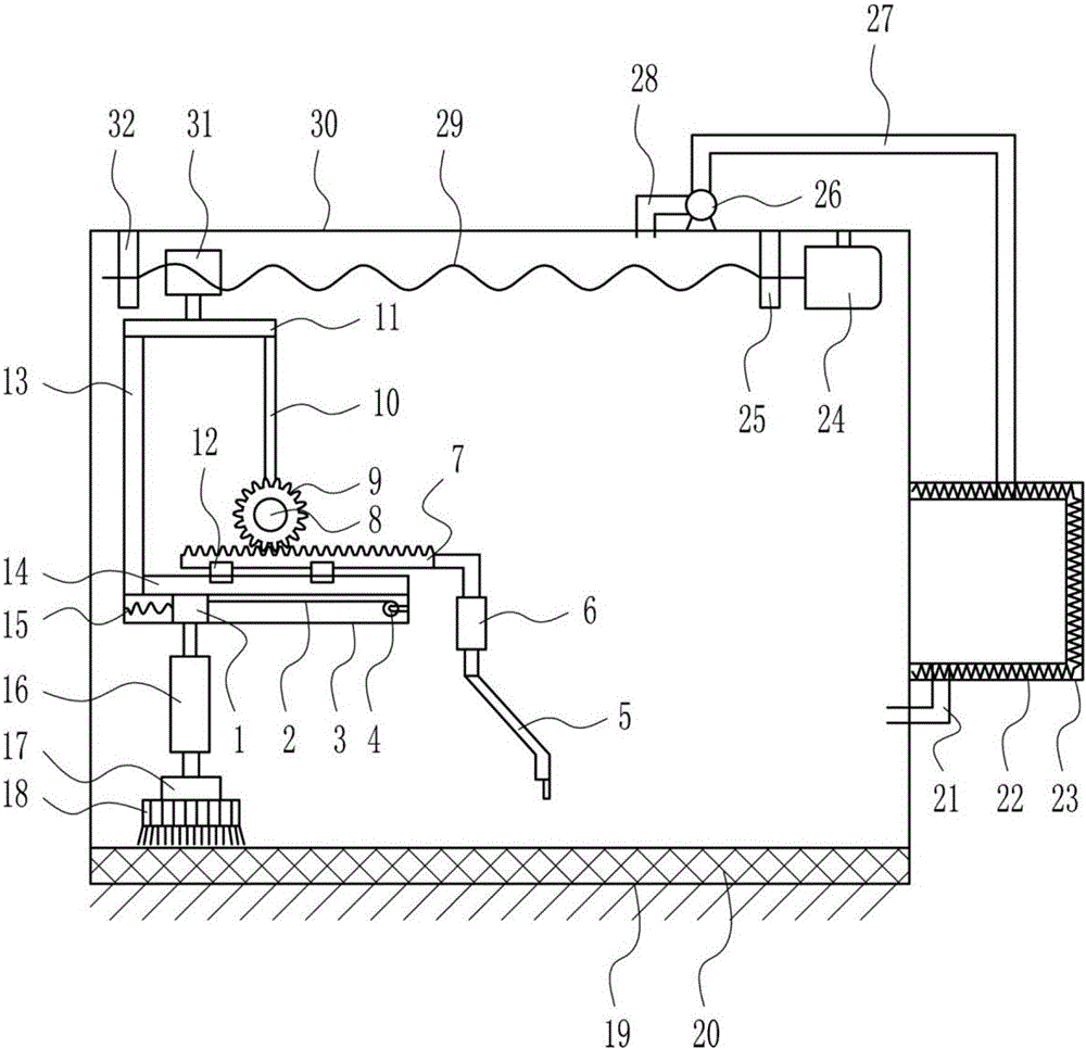
[0009]为了解决上述技术问题,本实用新型提供了这样一种环保型阴雨天水稻烘干装置,包括有滑块1、拉线、滑轨1、电动轮、谷耙、气缸1、齿条、电机1、齿轮、右支杆、固定板、滑块Π、左支杆、滑轨Π、弹簧、气缸Π、旋转电机、铁刷、滤网、管1、电热丝、箱体、电机Π、右轴承座、气栗、管π、管m、丝杆、螺母和左轴承座,储藏室内顶部从左至右依次设置有左轴承座、右轴承座和电机π,左轴承座和右轴承座之间安装有丝杆,丝杆与电机π连接,丝杆上设置有螺母,丝杆与螺母配合,螺母下端连接有固定板,固定板底部左侧设置有左支杆,左支杆右侧下方设置有滑轨Π,滑轨Π上滑动式的连接有滑块Π,滑块Π上端连接有齿条,左支杆底端设置有滑轨I,滑轨I上从左至右依次设置有弹簧、滑块和电动轮,弹簧和滑块连接,电动轮上绕有拉线,拉线与滑块连接,滑块下端连接有气缸Π,气缸Π下端连接有旋转电机,旋转电机上设置有铁刷,固定板底部右侧设置有右支杆,右支杆底端设置有电机I,电机I后方设置有齿轮,齿条与齿轮啮合,齿条右端连接有气缸I,气缸I下端连接有谷耙,储藏室外顶部设置有气栗,气栗上设置有管Π和管m,管m伸入储藏室内,储藏室外右壁上设置有箱体,箱体内设置有电热丝,管π与箱体连接,箱体底部左侧设置有管I,管I伸入储藏室。
[0010]优选地,电机I和电机Π均为伺服电机。
[0011]工作原理:阴雨天的时候将水稻放在储藏室的滤网上,滤网可以将水稻中的夹杂的灰尘漏在地面,滤网的放置可以将水稻和地面分离,有效避免阴雨天地面潮湿渗水打湿水稻。控制气缸I伸长,从而带动谷耙向下移动,当谷耙伸入到水稻适当长度时,控制气缸I停止伸长,然后电机I工作带动齿轮旋转,从而带动齿条左右移动,从而带动谷耙左右移动,从而耙开堆在一起的水稻,与此同时控制气缸π伸长,从而带动铁刷向下移动,当铁刷触碰到滤网时,控制气缸π停止伸长,同时控制旋转电机工作带动铁刷旋转,然后电动轮工作将拉线收回,弹簧被拉长,从而带动滑块I向右移动,从而带动铁刷向右移动,从而使铁刷刷均匀滤网上的水稻,与此同时电机π工作带动丝杆转动,从而带动螺母左右移动,从而带动谷耙和铁刷在储藏室内左右移动,使储藏室内的水稻分布均匀,增大水稻与空气的接触面积,有利于干燥水稻,当水稻在滤网上分布均匀时并且装置恢复原位时,电机1、电机Π和旋转电机停止工作。控制电热丝加热,然后控制气栗抽气,储藏室内的气体通过管π进入箱体,因为要平衡箱体内的压强,箱体内的热气通过管I进入储藏室,储藏室内的热气就可以干燥水稻,气体如此流动,便可以烘干储藏室内的水稻,然后控制气栗停止工作,控制电热丝停止加热。
[0012]因为电机I和电机Π均为伺服电机,所以可以更为精确的调节转速。
[0013](3)有益效果
[0014]本实用新型达到了水稻不会发霉、可以快速干燥水稻、工作效率高的效果。
【附图说明】

[0015]图1是本实用新型的主视结构不意图。
[0016]附图中的标记为:1-滑块I,2-拉线,3-滑轨I,4-电动轮,5_谷耙,6_气缸I,7_齿条,8-电机I,9_齿轮,10-右支杆,11-固定板,12-滑块Π,13-左支杆,14-滑轨Π,15-弹簧,16-气缸Π,17-旋转电机,18-铁刷,19-地面,20-滤网,21-管I,22-电热丝,23-箱体,24-电机Π,25-右轴承座,26-气栗,27-管Π,28-管ΙΠ,29-丝杆,30-储藏室,31-螺母,32-左轴承座。
【具体实施方式】
[0017]下面结合附图和实施例对本实用新型作进一步的说明。
[0018]实施例1
[0019]—种环保型阴雨天水稻烘干装置,如图1所示,包括有滑块I1、拉线2、滑轨13、电动轮4、谷耙5、气缸16、齿条7、电机18、齿轮9、右支杆10、固定板11、滑块Π 12、左支杆13、滑轨Π 14、弹簧15、气缸Π 16、旋转电机17、铁刷18、滤网20、管121、电热丝22、箱体23、电机Π 24、右轴承座25、气栗26、管Π 27、管ΙΠ28、丝杆29、螺母31和左轴承座32,储藏室30内顶部从左至右依次设置有左轴承座32、右轴承座25和电机Π 24,左轴承座32和右轴承座25之间安装有丝杆29,丝杆29与电机Π 24连接,丝杆29上设置有螺母31,丝杆29与螺母31配合,螺母31下端连接有固定板U,固定板11底部左侧设置有左支杆13,左支杆13右侧下方设置有滑轨Π 14,滑轨Π 14上滑动式的连接有滑块Π 12,滑块Π 12上端连接有齿条7,左支杆13底端设置有滑轨13,滑轨13上从左至右依次设置有弹簧15、滑块和电动轮4,弹簧15和滑块连接,电动轮4上绕有拉线2,拉线2与滑块连接,滑块下端连接有气缸Π 16,气缸Π 16下端连接有旋转电机17,旋转电机17上设置有铁刷18,固定板11底部右侧设置有右支杆1,右支杆10底端设置有电机18,电机18后方设置有齿轮9,齿条7与齿轮9啮合,齿条7右端连接有气缸16,气缸16下端连接有谷耙5,储藏室30外顶部设置有气栗26,气栗26上设置有管Π 27和管ΙΠ28,管ΙΠ28伸入储藏室30内,储藏室30外右壁上设置有箱体23,箱体23内设置有电热丝22,管Π27与箱体23连接,箱体23底部左侧设置有管121,管121伸入储藏室30。
[0020]电机18和电机Π 24均为伺服电机。
[0021]工作原理:阴雨天的时候将水稻放在储藏室30的滤网20上,滤网20可以将水稻中的夹杂的灰尘漏在地面19,滤网20的放置可以将水稻和地面19分离,有效避免阴雨天地面19潮湿渗水打湿水稻。控制气缸16伸长,从而带动谷耙5向下移动,当谷耙5伸入到水稻适当长度时,控制气缸16停止伸长,然后电机18工作带动齿轮9旋转,从而带动齿条7左右移动,从而带动谷耙5左右移动,从而耙开堆在一起的水稻,与此同时控制气缸Π 16伸长,从而带动铁刷18向下移动,当铁刷18触碰到滤网20时,控制气缸Π 16停止伸长,同时控制旋转电机17工作带动铁刷18旋转,然后电动轮4工作将拉线2收回,弹簧15被拉长,从而带动滑块Il向右移动,从而带动铁刷18向右移动,从而使铁刷18刷均匀滤网20上的水稻,与此同时电机Π24工作带动丝杆29转动,从而带动螺母31左右移动,从而带动谷耙5和铁刷18在储藏室30内左右移动,使储藏室30内的水稻分布均匀,增大水稻与空气的接触面积,有利于干燥水稻,当水稻在滤网20上分布均匀时并且装置恢复原位时,电机18、电机Π 24和旋转电机17停止工作。控制电热丝22加热,然后控制气栗26抽气,储藏室30内的气体通过管Π 27进入箱体23,因为要平衡箱体23内的压强,箱体23内的热气通过管121进入储藏室30,储藏室30内的热气就可以干燥水稻,气体如此流动,便可以烘干储藏室30内的水稻,然后控制气栗26停止工作,控制电热丝22停止加热。
[0022]因为电机18和电机Π24均为伺服电机,所以可以更为精确的调节转速。
[0023]以上所述实施例仅表达了本实用新型的优选实施方式,其描述较为具体和详细,但并不能因此而理解为对本实用新型专利范围的限制。应当指出的是,对于本领域的普通技术人员来说,在不脱离本发明构思的前提下,还可以做出若干变形、改进及替代,这些都属于本实用新型的保护范围。因此,本实用新型专利的保护范围应以所附权利要求为准。
【主权项】
1.一种环保型阴雨天水稻烘干装置,其特征在于,包括有滑块I (I)、拉线(2)、滑轨I(3)、电动轮(4)、谷耙(5)、气缸I (6)、齿条(7)、电机I (8)、齿轮(9)、右支杆(10)、固定板(11)、滑块Π(12)、左支杆(13)、滑轨Π (14)、弹簧(15)、气缸Π (16)、旋转电机(17)、铁刷(18)、滤网(20)、管1(21)、电热丝(22)、箱体(23)、电机Π (24)、右轴承座(25)、气栗(26)、管Π (27)、管ΙΠ(28)、丝杆(29)、螺母(31)和左轴承座(32),储藏室(30)内顶部从左至右依次设置有左轴承座(32)、右轴承座(25)和电机Π (24),左轴承座(32)和右轴承座(25)之间安装有丝杆(29),丝杆(29)与电机Π (24)连接,丝杆(29)上设置有螺母(31),丝杆(29)与螺母(31)配合,螺母(31)下端连接有固定板(11),固定板(11)底部左侧设置有左支杆(13),左支杆(13)右侧下方设置有滑轨Π (14),滑轨Π (14)上滑动式的连接有滑块Π (12),滑块Π(12)上端连接有齿条(7),左支杆(13)底端设置有滑轨1(3),滑轨1(3)上从左至右依次设置有弹簧(15)、滑块和电动轮(4),弹簧(15)和滑块连接,电动轮(4)上绕有拉线(2),拉线(2)与滑块连接,滑块下端连接有气缸Π (16),气缸Π (16)下端连接有旋转电机(17),旋转电机(17)上设置有铁刷(18),固定板(11)底部右侧设置有右支杆(10),右支杆(10)底端设置有电机1(8),电机I (8)后方设置有齿轮(9),齿条(7)与齿轮(9)啮合,齿条(7)右端连接有气缸I (6),气缸I (6)下端连接有谷耙(5),储藏室(30)外顶部设置有气栗(26),气栗(26)上设置有管Π (27)和管ΙΠ(28),管ΙΠ(28)伸入储藏室(30)内,储藏室(30)外右壁上设置有箱体(23),箱体(23)内设置有电热丝(22),管Π (27)与箱体(23)连接,箱体(23)底部左侧设置有管1(21),管1(21)伸入储藏室(30)。2.根据权利要求1所述的一种环保型阴雨天水稻烘干装置,其特征在于,电机1(8)和电机Π (24)均为伺服电机。
【文档编号】A23B9/08GK205695364SQ201620217285
【公开日】2016年11月23日
【申请日】2016年3月21日
【发明人】郑炳湘
【申请人】郑炳湘
文档序号 :
【 45418 】
技术研发人员:郑炳湘
技术所有人:郑炳湘
备 注:该技术已申请专利,仅供学习研究,如用于商业用途,请联系技术所有人。
声 明 :此信息收集于网络,如果你是此专利的发明人不想本网站收录此信息请联系我们,我们会在第一时间删除
技术研发人员:郑炳湘
技术所有人:郑炳湘
备 注:该技术已申请专利,仅供学习研究,如用于商业用途,请联系技术所有人。
声 明 :此信息收集于网络,如果你是此专利的发明人不想本网站收录此信息请联系我们,我们会在第一时间删除
