全自动液体药剂勾兑及灌注设备的制作方法

本发明涉及一种应用于农业及林业植保的设备,具体涉及一种全自动液体药剂勾兑及灌注设备。
背景技术:
我国农村常住人口组成以老幼妇残为主,无人机植保发展迅速。配药及为无人机灌注药液目前主要由人工完成:依比例勾兑、搅拌及灌注。人工作业勾兑存在如下问题:1、多种药剂及水人工作业勾兑配比精度低;2、合格作业人员需经过专业培训,而现场勾兑及灌注作业人员以临时工为主;3、人工作业效率低且作业过程过滤不可靠,容易堵塞无人机喷洒系统管路、滤网及喷嘴,一旦堵塞,则浪费大量时间做清理疏通,容易磨损喷嘴,降低喷嘴使用寿命;4、人工作业容易泼洒药液,造成环境污染;5、人工配比勾兑搅拌,农药曝露在外,容易发生农药中毒事件。
技术实现要素:
本发明的目的在于克服现有技术的不足,提供一种全自动液体药剂勾兑及灌注设备,该设备能实现自动按比例精确进药进水、搅拌混和、精细过滤以及按设定量灌注药液至无人机药箱的功能,具有节省人力、精细作业、提升植保效率、安全环保的优点。
本发明的技术方案如下:一种全自动液体药剂勾兑及灌注设备,包括稀释剂管道、至少一药剂管道、分别与所述稀释剂管道和药剂管道相连通的进液管道、搅拌箱、泵、出液管道及plc控制系统,所述搅拌箱内设置有搅拌电机,所述搅拌箱上设有进液口和出液口,所述进液管道与所述进液口相连接,所述出液管道与所述出液口相连接,所述稀释剂管道、药剂管道内均设置有电动阀,所述泵设置在所述进液管道与搅拌箱之间作为动力源,所述plc控制系统分别与所述电动阀、搅拌电机、泵连接用于参数的设定及控制。
进一步地,所述进液管道的出口设置有第一三通阀,所述进液管道与所述第一三通阀的第一流道口相连接,所述泵与所述第一三通阀的第二流道口相连接,所述搅拌箱的出液口与所述第一三通阀的第三流道口相连通,所述泵与所述出液管道之间连接有第二三通阀,所述泵与所述第二三通阀的第一流道口相连接,所述搅拌箱的进液口与所述第二三通阀的第二流道口相连通,所述出液管道与所述第二三通阀的第三流道口相连接。
进一步地,所述进液管道的入口还设置有第三三通阀,所述进液管道与所述第三三通阀的第一流道口相连接,所述稀释剂管道、药剂管道与所述第三三通阀的第二流道口相连接,所述泵与所述第三三通阀的第三流道口相连接且形成药剂回路。
进一步地,所述plc控制系统由plc一体机、控制屏和供电模块所组成,所述供电模块与所述plc一体机、泵、搅拌电机和电动阀电连接,所述控制屏与所述plc一体机连接,所述plc一体机包括进药、药液压回、清洗、排液、报警处理的控制,且通过所述控制屏进行操作。
进一步地,所述进液管道上依次设置有液位开关、y型过滤器和流量计,所述搅拌箱上设置有液位计,所述液位开关、液位计、流量计与所述plc一体机连接。
进一步地,所述供电模块通过锂电池或者开关电源进行供电,所述供电模块与所述plc一体机之间连接有电源稳压模块。
进一步地,所述出液管道设置有压力传感器,所述压力传感器与所述plc一体机连接,所述出液管道出口连接有出药枪,通过所述出药枪实现出液灌注。
进一步地,所述出药枪与所述出液管道之间设置有40微米过滤器。
进一步地,所述稀释剂管道的管道口设置有笼式过滤器。
进一步地,所述药剂管道共具有5路。
相对于现有技术,本发明的有益效果在于:本发明可根据植保现场要求,将多种液态药剂及溶剂按单位面积使用量设定进液的流量比例精准加注、混和、精细过滤、定量灌注到无人机药箱内。在该设备上,通过程序对电动阀控制来通闭进液管路,并采用单一泵和单一流量计的形式,来保证各路进液的精度和重复精度的一致性,且采用三段式过滤,即进水过滤,进药过滤和加注过滤,防止设备和无人机管路堵塞,起到对机器保护和提高效率的作用。取代了目前植保现场配药人工作业,在农林业生产中带来提高生产效率、节省人力的效果;环保方面通过精确配比,减少了药剂浪费的现象,同时避免人畜中毒和土壤污染,提高了农业、林业生产自动化、智能化、精细化的程度。
附图说明
图1为本发明一种全自动液体药剂勾兑及灌注设备的立体结构图;
图2为本发明一种全自动液体药剂勾兑及灌注设备的上视图;
图3为本发明一种全自动液体药剂勾兑及灌注设备的内部结构图之一;
图4为本发明一种全自动液体药剂勾兑及灌注设备的内部结构图之二;
图5为本发明一种全自动液体药剂勾兑及灌注设备的内部结构图之三;
图6为本发明一种全自动液体药剂勾兑及灌注设备的原理框图;
图7为本发明的plc控制系统的原理框图。
具体实施方式
以下结合附图和具体实施例,对本发明进行详细说明。
请参阅图1~7,本发明提供的一种全自动液体药剂勾兑及灌注设备,包括稀释剂管道1、至少一药剂管道2、分别与稀释剂管道1和药剂管道2相连通的进液管道3、搅拌箱4、泵5、出液管道6及plc控制系统,搅拌箱4内设置有搅拌电机8,搅拌箱4上设有进液口和出液口,稀释剂管道1、药剂管道2内均设置有电动阀9,泵5设置在进液管道3与搅拌箱4之间作为动力源,进液管道3的出口设置有第一三通阀10,进液管道3与第一三通阀10的第一流道口相连接,泵5与第一三通阀10的第二流道口相连接,搅拌箱4的出液口与第一三通阀10的第三流道口相连通,泵5与出液管道6之间连接有第二三通阀11,泵5与第二三通阀11的第一流道口相连接,搅拌箱4的进液口与第二三通阀11的第二流道口相连通,出液管道6与第二三通阀11的第三流道口相连接,进液管道3的入口还设置有第三三通阀12,进液管道3与第三三通阀12的第一流道口相连接,稀释剂管道1、药剂管道2与第三三通阀12的第二流道口相连接,泵5与第三三通阀12的第三流道口相连接且形成药剂回路,plc控制系统分别与电动阀9、搅拌电机8、泵5连接用于参数的设定及控制。
plc控制系统由plc一体机71、控制屏72和供电模块73所组成,供电模块73与plc一体机71、泵5、搅拌电机8和电动阀9电连接,控制屏72与plc一体机71连接,plc一体机71包括进药、药液压回、清洗、排液、报警处理的控制,且通过控制屏72进行操作。
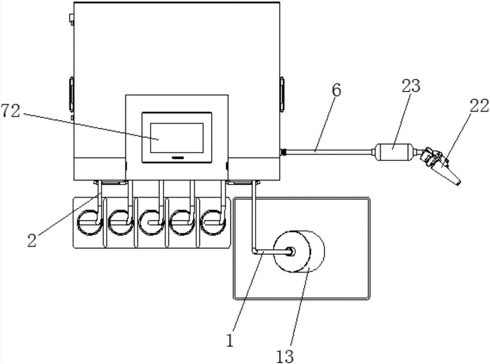
稀释剂管道1的管道口设置有笼式过滤器13。
进液管道3上依次设置有液位开关14、y型过滤器15和流量计16,搅拌箱4上设置有液位计17,液位开关14、液位计17、流量计16与plc一体机71连接。
所述供电模块73可通过锂电池18或者开关电源19进行供电,供电模块73与plc一体机71之间连接有电源稳压模块20。
出液管道6设置有压力传感器21,压力传感器21与plc一体机71连接,出液管道6出口连接有出药枪22,通过出药枪22实现出液灌注,出药枪22与出液管道6之间设置有40微米过滤器23。
本实施例,药剂管道2共具有5路,其工作过程分为:进液混合、出液灌注、药剂压回、清洗、过滤五个工序。
进液混合:采用六路进液的形式,即1路稀释剂(水),1~5路药剂(可根据实际需求使用具体通路数),六路进液管根据实际需求在控制屏72中设定,依次按比例将水和药剂泵入(泵入顺序为50%水-1路药剂-2路药剂-3路药剂-4路药剂-5路药剂.....-50%水),按该种顺序泵入可减少管路中空气及药物残留,确保配药精度,由流量计16控制进液量精度(精度可达1%),水和药剂泵入搅拌箱4后,搅拌电机8开启,确保水和药剂的充分混合。
出液灌注:灌注作业由压力传感器21控制,精度由程序中时间继电器控制(精度可达2%),开启出药枪22,出药管道6压力变低,压力传感器21将信号发送到plc一体机71,plc一体机71接收到信号后,开启泵5进行工作,将液体排出,当液体流量达到程序设定值后,泵5关闭运行,出药枪22关闭,一段时间后,泵5向出液管道6补压,使管路压力上升,为下次加药作准备。
药剂压回:当整个工作完成之后,为了避免进液管道3内部残存药剂浪费,程序会有一个管内药剂压回的步骤,即泵5工作,通过对于自动阀9的控制,依次泵入到各进药管中,将药液依次压回至药罐中。
清洗:清洗程序开启后,进液管道3会依次泵入适量的水或专用清洁液,经过管路循环及搅拌之后排出,达到清洗管路及混和药桶的目的,避免造成下次作业时发生药害或影响植保效果。
过滤:系统采用三段过滤,六路进液位置中进水位置处连接一个100目的笼式过滤器13,主要针对野外取水过滤,六路转一路的混和路中连接一个100目的y型过滤器15,达到对药剂的过滤,后段无人机加注的管路中,连接一个200目的40微米过滤器23,达到对混合药液的精细过滤,从而保护无人机管路的洁净,提高无人机元件的寿命,并提高作业的效率。
综上所述,本实施例采用六路转一路的方式,使用一个泵作为动力源抽排液态物质,由六路进液汇合到一路进液,每路进液均有电动阀控制通断,流经流量计,通过流量计进行精确计量,然后泵入搅拌箱内进行搅拌,搅拌完成的混和药液,通过泵泵出灌注无人机药箱,出药流量由泵工作时间进行控制,出药启动由出液管道中压力传感器进行控制。
本发明提供的一种全自动液体药剂勾兑及灌注设备,取代了目前植保现场配药人工作业,在农林业生产中可提高生产效率、节省人力,环保方面通过精确配比,减少药剂浪费现象,同时避免人畜中毒和土壤污染,提高了农业、林业生产自动化、智能化、精细化的程度。
以上仅为本发明的较佳实施例而已,并不用于限制本发明,凡在本发明的精神和原则之内所作的任何修改、等同替换和改进等,均应包含在本发明的保护范围之内。
技术研发人员:陈清化,李卫,郑晓辉,赖志鑫
技术所有人:深圳市鼎邦自动化设备有限公司
备 注:该技术已申请专利,仅供学习研究,如用于商业用途,请联系技术所有人。
声 明 :此信息收集于网络,如果你是此专利的发明人不想本网站收录此信息请联系我们,我们会在第一时间删除
