一种内置智能监测功能的水流指示器系统的制作方法

本发明属于消防技术领域,具体涉及一种内置智能监测功能的水流指示器系统。
背景技术:
当发生紧急情况、火灾和爆炸等突发事件,极易造成人群疏散的混乱,给应急救援带来极大的困难。如若处置不当将会产生巨大的人身财产损失,对社会经济和生活造成重大影响。
水流指示器分两大类分别为叶轮式、浮球式,浮球式别称(直通叶轮视镜、叶轮视镜、直通浮球视镜、浮球视镜液流观察器、流量指示器、监流器、单管式直通流量视镜)属直通视镜,是观察管道内介质流动情况的必要附件。视镜用于石油、化工、化纤、医药、食品等工业生产装置中,能随时观察液体、气体、蒸汽等介质的流动反应情况,是保障正常生产不可缺少的附件。水流指示器包括螺纹式水流指示器、焊接式水流指示器、法兰式水流指示器、鞍座式水流指示器、马鞍式水流指示器。
近来,随着时代的发展和科技进步,智能化控制技术、通信技术、监控技术取得了长足的发展,这些技术在消防中的水流指示器装置上得到了应用,促进了水流指示器装置行业的发展。gb5135.7-2003《自动喷水灭火系统》对水流指示器的组成及控制方式等作出完善的规划。
目前,基于现有的电力技术及国家标准,急需一种能够实现定期在线检测,同时保证检测稳定,检测结果准确的水流指示器检测系统。
技术实现要素:
为了有效解决上述问题,本发明提供一种内置智能监测功能的水流指示器系统。
本发明的具体技术方案如下:一种内置智能监测功能的水流指示器系统,所述水流指示器系统包括:
至少一个水流指示器,所述水流指示器内部设有能够采集水流指示器用电数据信息及状态的智能电源单元;
一个控制中心,所述控制中心与所述智能电源单元交互通讯,所述控制中心根据智能电源单元反馈的用电数据信息生成用电曲线,及实现远程智能监测。
进一步地,所述水流指示器包括一连接市电的主电线路及一连接内部供电电池的应急电线路;
所述智能电源单元同时采集主电线路及应急电线路的用电数据。
进一步地,所述智能电源单元包括:
一主电线路数据计量模块,所述主电线路数据计量模块计量所述主电线路的输入用电数据及输出用电数据;
一应急电线路数据计量模块,所述应急电线路数据计量模块计量所述应急电线路的用电数据;
一通讯模块,所述通讯模块与所述控制中心交互通讯;
一中控模块,所述中控模块同时连接所述主电线路数据计量模块、应急电线路数据计量模块及通讯模块。
进一步地,所述通讯模块通过电力载波的通讯方式与所述控制中心交互通讯;
所述控制中心向所述通讯模块发送控制信号;所述通讯模块向控制中心反馈具有时间印章的实时主电电压、电池电压、输出电压及输出电流信息。
进一步地,所述中控模块包括一控制部分及一计量部分,所述计量部分连接所述主电线路数据计量模块及应急电线路数据计量模块;
所述智能电源单元还包括一能够切断主电线路输入的开关,所述控制部分连接所述开关。
进一步地,所述主电线路数据计量模块包括输入计量模块及输出计量模块;
所述输入计量模块包括一输入第一采样单元、一输入第二采样单元、及一输入第三采样单元;所述输出计量模块包括一输出第一采样单元,一输出第二采样单元;所述应急电线路数据计量模块包括一应急第一采样单元,一应急第二采样单元。
进一步地,所述输入第一采样单元、输出第一采样单元、应急第一采样单元为通过铜锰电阻采集回路电流;
所述输入第二采样单元为通过电流互感器采集火线和零线的电流矢量和;
所述输入第三采样单元、第二采样单元、应急第二采样单元均为通过分压电阻采集火线和零线间电压。
本发明的有益效果为:本发明的有益效果为:可实现智能监测电源远程采集水流指示器的相应用电数据,同时实现远程断电及充放电的试验,实现对水流指示器进行远程监测。
附图说明
图1为本发明的系统示意图;
图2为本发明的主电线路数据计量示意图;
图3为本发明的应急电线路数据计量示意图。
具体实施方式
为了使本发明的目的、技术方案及优点更加清楚明白,以下结合附图及实施例,对本发明进行进一步详细描述。应当理解,此处所描述的具体实施例仅仅用于解释本发明,并不用于限定本发明。
相反,本发明涵盖任何由权利要求定义的在本发明的精髓和范围上做的替代、修改、等效方法以及方案。进一步,为了使公众对本发明有更好的了解,在下文对本发明的细节描述中,详尽描述了一些特定的细节部分。对本领域技术人员来说没有这些细节部分的描述也可以完全理解本发明。
如图1所示,为本发明提供的一种智能监测水流指示器系统,所述水流指示器系统包括一个控制中心1、至少一个水流指示器2,所述控制中心1设置在消防监控室内,所述水流指示器2设置在指定位置,所述指定位置根据国家标准进行确定并安装,具体可以为疏散通道大门出口的门框上方及走廊,可以为封闭的楼梯间、放烟楼梯间及其前室,也可被安装在配电室、消防控制室、自动发电机房、消防水泵房,防烟排烟控制室内。
所述水流指示器2内部设有智能电源单元21、及内置用于供电的电池22;
所述智能电源单元21采集水流指示器2的用电数据及使用状态,所述智能电源单元21与所述控制中心1进行交互通讯,所述交互通讯可以为直接通过电力载波的通讯方式进行通讯,也可以先通过电力线载波通讯的方式通讯后,在经由以太网进行通许,上述的通讯方式不做具体限定,不过需要注意的是,必须现由电力载波通讯方式进行第一步通讯;所述控制中心1根据智能电源单元21反馈的用电数据信息生成用电曲线,及实现远程智能监测。
任意一个所述智能电源单元21均具有一个唯一物理id,所述物理id与真实三维数值绑定,可以是x、y、z三维数值,也可以是经度、纬度、海拔值;在所述水流指示器2具有一唯一物理id后,可实现通过gis系统进行管理,因此在本发明中所述控制中心1中可实现应用gis系统进行管理。
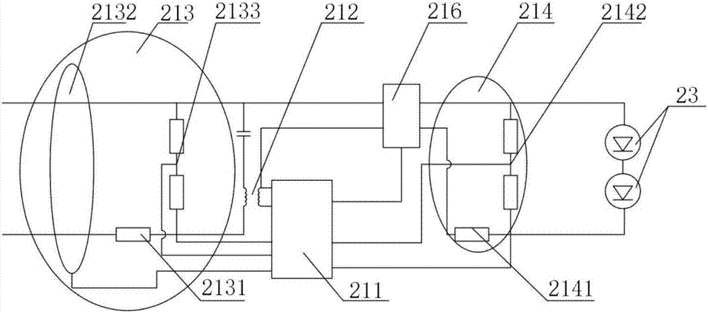
如图2、图3所示,所述水流指示器2包括一连接市电的主电线路及一连接内部供电电池22的应急电线路;
所述智能电源单元21同时采集主电线路及应急电线路的用电数据。
所述智能电源单元21包括:主电线路数据计量模块、应急电线路数据计量模块215、通讯模块212、中控模块211及开关216
所述主电线路数据计量模块包括输入计量模块213及输出计量模块214,所述输入计量模块213计量主电线路的输入用电数据,所述输出计量模块214计量主电线路的输出用电数据。
所述应急电线路数据计量模块215计量所述应急电线路的用电数据;
所述通讯模块212与所述控制中心1交互通讯;
所述中控模块211同时连接所述输入计量模块213、输出计量模块214、应急电线路数据计量模块215、通讯模块212、及开关216。
所述开关216能够根据中空模块211提供的控制信号实现切断主电线路输入。
所述通讯模块212可为plc单元,所述用电设备23即为水流指示器;
所述中控模块211包括一控制部分及一计量部分,所述计量部分连接所述输入计量模块213、输出计量模块214、应急电线路数据计量模块215;所述控制部分连接所述开关216;
所述输入计量模块213包括一输入第一采样单元2131、一输入第二采样单元2132、及一输入第三采样单元2133;所述输出计量模块214包括一输出第一采样单元2141,一输出第二采样单元2142;所述应急电线路数据计量模块215包括一应急第一采样单元2151,一应急第二采样单元2152;
其中所述输入第一采样单元2131、输出第一采样单元2141、应急第一采样单元2151均为通过铜锰电阻采集回路电流;
所述输入第二采样单元2132为通过电流互感器采集火线和零线的电流矢量和;
所述输入第三采样单元2133、第二采样单元2142、应急第二采样单元2152均为通过分压电阻采集火线和零线间电压;
上述的应急线路数据计量模块215采集的是应急电线路的火线及零线。
应用本发明所提供的数据计量模块可以采集电流信息、电压信息、电能信息,并且通过plc进行回传,同时回传的信息根据时间印章,能够生成实时的用电曲线,便于控制中心1做分析,进一步可以分析充电容量分析。
本发明所提供的水流指示器3采用的主电源为220v,50hz交流电。本发明所提供的控制中心具有一自检功能,所述自检功能具体为:
一、耐电压及绝缘电阻试验;
将水流指示器按正常工作位置安装在试验装置上。
进行两周期的恒定湿热试验,每个周期为24h。恒定湿热试验的条件为:温度40℃士20c,相对湿度为(93-1+2)。试验后应立即进行耐压能力及绝缘电阻测定试验。
二、耐电压能力测定;
本试验的试验电源采用50hz正弦交流电源,电压应满足:
a)对于额定电压低于50v的水流指示器采用500v
b)对于额定电压高于、等于50v的水流指示器打用1500v;
试验电压以100v/s-500v/s升压速率从零升至要求的试验电压值,保持60s±5s并检查试件,试验结果应符合国家标准规定
三、绝缘电阻测定;
水流指示器部件之间施加500vd.c±50vd.c.,持续60s+5s后测量绝缘电阻。
测量绝缘电阻的试验装置应满足下列技术要求:
a)试验电压:500vd.c.±50vd.c.;
b)测量范围:0mω-500mω;
c)最小分度:0.1mω;
d)记时:60s±5s。
上述试验均可采用本发明提出的水流指示器系统;所述智能电源单元21还包括一保护滤波单元,所述保护滤波单元连接所述电力载波通讯模块212,所述保护滤波单元连接所述电力载波通讯模块212,所述保护滤波单元设置于火线和零线上。
所述保护滤波单元阻止电力线上的雷击、浪涌等干扰进入控制电源内部,能够为通讯模块212的高频电力线载波信号提供耦合通道并将高压信号和低压信号隔离,发送时,将高频载波信号从通讯模块212传输到电力线上,接收时,将高频载波信号从电力线上传送到通讯模块212上。
技术研发人员:王桂光,韦秋花
技术所有人:康体佳智能科技(深圳)有限公司
备 注:该技术已申请专利,仅供学习研究,如用于商业用途,请联系技术所有人。
声 明 :此信息收集于网络,如果你是此专利的发明人不想本网站收录此信息请联系我们,我们会在第一时间删除
