支持单火线的内嵌式Z-Wave灯控调光控制器的制造方法
【专利摘要】本实用新型适用于物联网技术领域,提供一种支持单火线的内嵌式Z?Wave灯控调光控制器,包括单火线取电模块、Z?Wave单元、MOS管开关电路和电压转换模块,所述单火线取电模块的第一电压输出端通过所述电压转换模块连接至所述Z?Wave单元,所述单火线取电模块的第二电压输出端连接至所述MOS管开关电路,所述Z?Wave单元的控制端还连接至所述MOS管开关电路和单火线取电模块。本Z?Wave灯控调光控制器支持单火线接线方案,充分考虑到应用现场的实际情况,接线简单,且在接线中无需增加其他匹配设备,无需重新布线,无需破坏装修,就可以很好的实现智能灯光的需求,降低了智能化灯光改造的难度和成本。
【专利说明】
支持单火线的内嵌式Z-Wave灯控调光控制器
技术领域
[0001]本实用新型属于物联网技术领域,尤其涉及一种支持单火线的内嵌式Z-Wave灯控调光控制器。【背景技术】
[0002]目前市面上已经有多款基于Z-Wave无线技术的智能灯调光控制器,可实现智能灯光的需求,包括本地手动控制和无线遥控控制,一般都需要一根电力火线和一根电力零线两线同时为其提供电源。而实际情况中,一般很少家庭会在装修时同时在开关盒内预留电力火线和电力零线,绝大多数家庭装修完毕后,只在开关盒内只有一个电力火线。如果后期想进行智能化灯光改造,采用现有的零火线的Z-Wave灯光设备需要重新布置零线,这样会破坏现有装修,造成资源浪费,因此绝大数用户就直接放弃了智能化灯光的改造。【实用新型内容】
[0003]鉴于上述问题,本实用新型的目的在于提供一种支持单火线的内嵌式Z-Wave灯控调光控制器,旨在解决现有调光控制器只能采用零火取电方式,使得智能化灯光改造比较复杂的技术问题。
[0004]本实用新型采用如下技术方案:
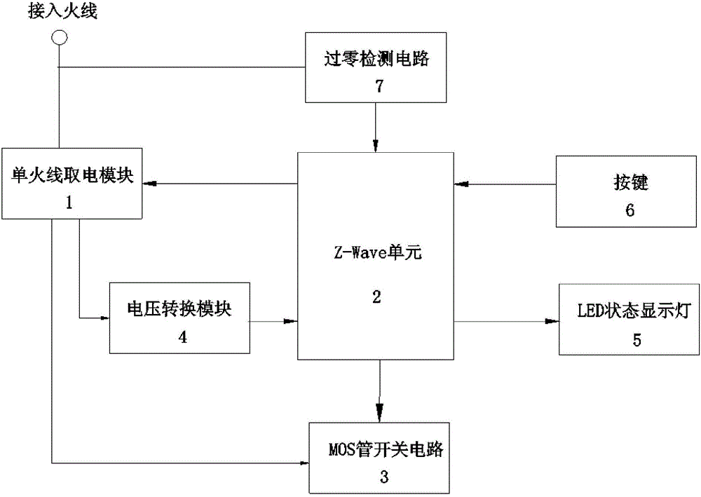
[0005]所述支持单火线的内嵌式Z-Wave灯控调光控制器,包括单火线取电模块、Z-Wave 单元、M0S管开关电路和电压转换模块,所述单火线取电模块的第一电压输出端通过所述电压转换模块连接至所述Z-Wave单元,所述单火线取电模块的第二电压输出端连接至所述 M0S管开关电路,所述Z-Wave单元还连接至所述M0S管开关电路的控制端,所述Z-Wave单元的输出控制端连接至单火线取电模块;
[0006]其中所述单火线取电模块包括顺次连接的整流电路、反激式开关电源电路和储能电路,所述储能电路输出第一电压至所述电压转换模块,所述储能电路输出第二电压至所述M0S管开关电路,所述Z-Wave单元的输出控制端连接至所述反激式开关电源电路,所述整流电路的输入端用于连接开关盒内的接入火线,所述反激式开关电源电路的输出端以及 M0S管开关电路的输出端均用于连接至Z-Wave灯的负载火线。
[0007]本实用新型的有益效果是:本实用新型提供的Z-Wave灯控调光控制器支持单火线接线方案,充分考虑到应用现场的实际情况,接线简单,且在接线中无需增加其他匹配设备,无需重新布线,无需破坏装修,就可以很好的实现智能灯光的需求,降低了智能化灯光改造的难度和成本。【附图说明】

[0008]图1是本实用新型实施例提供的支持单火线的内嵌式Z-Wave灯控调光控制器的原理图;
[0009]图2是本实用新型实施例提供的支持单火线的内嵌式Z-Wave灯控调光控制器的连接示意图。【具体实施方式】
[0010]为了使本实用新型的目的、技术方案及优点更加清楚明白,以下结合附图及实施例,对本实用新型进行进一步详细说明。应当理解,此处所描述的具体实施例仅仅用以解释本实用新型,并不用于限定本实用新型。
[0011]为了说明本实用新型所述的技术方案,下面通过具体实施例来进行说明。
[0012]参照图1和图2所示,本实施例提供的支持单火线的内嵌式Z-Wave灯控调光控制器包括单火线取电模块l、Z-Wave单元2、场效应M0S管开关电路3和电压转换模块4,所述单火线取电模块1的第一电压输出端通过所述电压转换模块4连接至所述Z-Wave单元2,所述单火线取电模块1的第二电压输出端连接至所述M0S管开关电路3,所述Z-Wave单元2的连接至所述M0S管开关电路3的控制端,所述Z-Wave单元2的输出控制端连接至单火线取电模块1。 本结构中,所述单火线取电模块1作为控制器的电源部分,输出直流4.2V电压以及直流12V 电压,输出的4.2V电压经过电压转换模块4转换后,输出3.3V电压至Z-Wave单元2,同时输出的12V电压给M0S管开关电路3供电。所述Z-Wave单元2用于无线收发信号和数据,以及用作控制芯片监测面板动作和控制M0S管开关电路的通断。
[0013]具体实现时,所述单火线取电模块1包括顺次连接的整流电路11、反激式开关电源电路12和储能电路13,所述储能电路13采用大容量的电容进行储能,所述储能电路13输出第一电压至所述电压转换模块4,所述储能电路13输出第二电压至所述M0S管开关电路3,本实施例中,所述第一电压为4.2V,所述第二电压为12V;所述Z-Wave单元2的输出控制端连接至所述反激式开关电源电路12。具体使用时,按照图2所述进行连接,所述整流电路11的输入端连接只开关盒内的接入火线,所述反激式开关电源电路12的输出端以及M0S管开关电路3的输出端连接至Z-Wave灯的负载火线,Z-Wave灯连接在负载火线和负载零线之间。 [〇〇14] 工作原理如下:
[0015]当作为负载的Z-Wave灯没有打开时,虽然此时灯关闭,但是负载还是会有一定的漏电流通过,经过整流电路和开关式反激电源电路,Z-Wave单元可以得到足够大的正常工作电源,这样Z-Wave单元可以正常工作,然后Z-Wave单元采用阈值占空比(比如4%)打开 M0S管开关电路,即M0S管开关电路的开启和关闭的时间比为4:96,此时负载在4%导通时间内电流很大,但由于时间很短,Z-Wave灯还是不会被点亮,这时整流电路和开关式反激电源电路可以取得更多的电源,已足以使整个控制器正常工作,同时把电源给储能电路充电,储能电路充满后,其电量足以保证控制器在消耗电量比较大的时候也能正常工作,比如进行 Z-Wave无线通讯等等。
[0016]当需要打开负载时,Z-Wave单元通过控制M0S管开关电路的开关占空比大于阈值占空比,系统能获取更多的电能,电路正常工作,此时也会给储能电路充电。当需要调光控制时,通过改变M0S管开关电路的开关占空比,即可调整Z-Wave灯负载的消耗功率,实现灯光的亮度调节功能,占空比越大,负载功率越大,Z-Wave灯亮度更高。
[0017]作为优选的,所述Z-Wave单元2还连接有LED状态显示灯5,用以指示Z-Wave单元无线收发状态;所述Z-Wave单元1还连接有按键6,用以系统相关设置。
[0018]进一步作为优选方式,所述Z-Wave单元2还连接有过零检测电路7,所述过零检测电路7的输入端用于连接至所述接入火线。Z-Wave单元通过过零检测电路能过检测到交流电的过零点,通过配合过零检测电路,Z-Wave单元可以精准控制MOS管开关电路的开关占空比。[0〇19]另外,市面上的Z-Wave灯控调光控制器都是将控制面板和电力开关控制模块做成了一个整体,如果用户已经装修完毕,或者居住了一段时间想做智能灯光改造,就必须将原来的面板换下,这样原来的开关面板会被闲置,造成了不必要的浪费。本实用新型采用内嵌式设计,控制器尺寸小于86开关盒的尺寸,即控制器尺寸小于60*60mm,配合原来的普通的开关控制面板,且可直接内置在86开关盒内,做到了零浪费,且安装非常简单方便。
[0020]综上,通过本控制器,用户均不需要进行任何改动,无需重新布线,无需破坏装修, 通过单火线就可以很好地实现智能灯光的需求;本实用新型突破了智能灯光发展的布线难,安装难的瓶颈,在智能灯光改造方面有着革命性的、里程碑意义,为将来的智能灯光系统的发展提供了良好的基础。
[0021]以上所述仅为本实用新型的较佳实施例而已,并不用以限制本实用新型,凡在本实用新型的精神和原则之内所作的任何修改、等同替换和改进等,均应包含在本实用新型的保护范围之内。
【主权项】
1.一种支持单火线的内嵌式Z-Wave灯控调光控制器,其特征在于,包括单火线取电模 块、Z-Wave单元、MOS管开关电路和电压转换模块,所述单火线取电模块的第一电压输出端 通过所述电压转换模块连接至所述Z-Wave单元,所述单火线取电模块的第二电压输出端连 接至所述MOS管开关电路,所述Z-Wave单元还连接至所述MOS管开关电路的控制端,所述Z-Wave单元的输出控制端连接至单火线取电模块;其中所述单火线取电模块包括顺次连接的整流电路、反激式开关电源电路和储能电 路,所述储能电路输出第一电压至所述电压转换模块,所述储能电路输出第二电压至所述 MOS管开关电路,所述Z-Wave单元的输出控制端连接至所述反激式开关电源电路,所述整流 电路的输入端用于连接开关盒内的接入火线,所述反激式开关电源电路的输出端以及MOS 管开关电路的输出端均用于连接至Z-Wave灯的负载火线。2.如权利要求1所述支持单火线的内嵌式Z-Wave灯控调光控制器,其特征在于,所述Z-Wave单元还连接有过零检测电路,所述过零检测电路的输入端用于连接至所述接入火线。3.如权利要求2所述支持单火线的内嵌式Z-Wave灯控调光控制器,其特征在于,所述Z-Wave单元还连接有LED状态显示灯。4.如权利要求3所述支持单火线的内嵌式Z-Wave灯控调光控制器,其特征在于,所述Z-Wave单元还连接有按键。5.如权利要求4所述支持单火线的内嵌式Z-Wave灯控调光控制器,其特征在于,所述第 一电压为4.2V,所述第二电压为12V,所述电压转换模块为4.2V转3.3V的电压转换模块。6.如权利要求1-5任一项所述支持单火线的内嵌式Z-Wave灯控调光控制器,其特征在 于,所述控制器尺寸小于86开关盒的尺寸。
【文档编号】H05B37/02GK205726593SQ201620349422
【公开日】2016年11月23日
【申请日】2016年4月25日
【发明人】郑子威
【申请人】酷居(深圳)科技有限公司
文档序号 :
【 56396 】
技术研发人员:郑子威
技术所有人:酷居(深圳)科技有限公司
备 注:该技术已申请专利,仅供学习研究,如用于商业用途,请联系技术所有人。
声 明 :此信息收集于网络,如果你是此专利的发明人不想本网站收录此信息请联系我们,我们会在第一时间删除
技术研发人员:郑子威
技术所有人:酷居(深圳)科技有限公司
备 注:该技术已申请专利,仅供学习研究,如用于商业用途,请联系技术所有人。
声 明 :此信息收集于网络,如果你是此专利的发明人不想本网站收录此信息请联系我们,我们会在第一时间删除
